Использование установки ДСМ-2 для моделирования поведения первых зеркал в термоядерном реакторе ИТЕР
1. АНАЛИТИЧЕСКИЙ ОБЗОР
1.1 Медные зеркала
1.2 Зеркала из нержавеющей стали
1.3 Аморфные зеркала
2. ЭКСПЕРИМЕНТАЛЬНЫЕ ИССЛЕДОВАНИЯ
2.1 Общие сведения и цель исследований
2.2 Экспериментальная установка
2.3 Результаты экспериментов с зеркалами из аморфных сплавов
2.4 Методика и проведение эксперимента
2.4.1 Рабочий цикл. Данные эксперимента для образцов из меди и нержавеющей стали
2.4.2 Данные эксперимента для аморфных образцов
ВЫВОД
ЛИТЕРАТУРА
АННОТАЦИЯ
дейтериевый плазма аморфный гидридообразующий
В работе приведены результаты исследований деградации коэффициента отражения для металлических зеркал и зеркал из аморфных сплавов под действием распыления ионами дейтерия с энергиями 0.1 – 1.5 КэВ.
Приведены особенности влияния бомбардировки ионами дейтериевой плазмы на зеркала из аморфных сплавов. Установлены причины поглощения дейтерия зеркалами из аморфных сплавов.
Экспериментально проверена гипотеза о зависимости поглощении дейтерия от наличия или отсутствия гидридообразующих компонент.
Сделаны выводы о факторах, влияющих на поглощение дейтерия.
Вступление
Управляемый термоядерный синтез (УТС) на основе изотопов водорода – практически неисчерпаемый источник энергии. На Солнце уже миллиарды лет происходит неуправляемый термоядерный синтез – из тяжелого изотопа водорода дейтерия образуется гелий. При этом выделяется колоссальное количество энергии.
Впервые, задача по УТС была предложена в Советском Союзе. Идея создания термоядерного реактора зародилась в 1950-х годах. В Советском Союзе была предложена магнитная ловушка ТОКАМАК (сокращённое название ТОроидальной КАмеры с МАгнитными Катушками). В ноябре 1985 года было принято решение о проектировании Международного термоядерного реактора на основе такой магнитной конфигурации (ИНТОР). Этот проект впоследствии был сильно пересмотрен (ИТЭР), и в нестоящее время его реализация ведется в кооперации 34 стран.
Задача ИТЭР заключается в демонстрации принципиальной возможности длительного поддержания режима горения дейтериевой смеси и решение физических и технологических проблем, которые могут встретиться на этом пути. Следующим шагом должно стать создание реактора ДЕМО, цель сооружения которого – демонстрация возможности коммерческого использования термоядерного реактора.
Одной из важнейших задач является проблема оптической диагностики плазмы термоядерного реактора. Оптическая диагностика позволяет бесконтактными методами исследовать состояние плазмы в реакторе, а значит получать объективную информацию о температуре, плотности и элементном составе плазмы. В будущем термоядерном реакторе (в частности в ИТЭРе) внутренняя часть системы оптической диагностики будет состоять из перископической системы зеркал (1), которая позволит выводить излучение плазмы из реактора наружу, для непосредственного измерения и анализа его характеристик и получения информации о параметрах плазмы. При этом, возникает проблема первых зеркал (ПЗ) – зеркал, которые будут размещены в реакторе в прямой видимости плазмы. Эти зеркала окажутся примерно в тех же условиях, что и первая стенка вакуумной камеры: они будут принимать на себя поток всех видов излучения плазмы – корпускулярного, электромагнитного и нейтронного. Задача ПЗ состоит в том, чтобы передать электромагнитное излучение в анализирующую часть системы диагностики.
Под воздействием электромагнитного излучения, зеркала будут подвергаться только тепловой деформации, что может сказаться на их отражающей способности, и во избежание этого достаточно включить ПЗ в систему принудительного охлаждения.
Нейтронное излучение плазмы также может оказать воздействие на отражательную поверхность зеркал. При достаточно большом флюенсе нейтронов будут возникать структурные изменения материала зеркала.
Был проведен ряд исследований по имитации влияния нейтронного излучения на отражательную поверхность металлических зеркал. При облучении стального зеркала ионами Cr, медного – ионами Cu c энергией 1и 3 МэВ и бериллиевого – ионами Ne с энергией до 100 кэВ (2), было показано, что коэффициент отражения не меняется.
Наиболее опасным для зеркал, помещенных в прямой видимости плазмы, является бомбардировка нейтральными частицами ("атомами перезарядки")(3). Атомы перезарядки имеют широкий энергетический спектр (10 ¸ 103 эВ), что более чем на порядок превышает энергию связи атомов любого материала, поэтому будет происходить распыление поверхности первого зеркала. Средний поток атомов перезарядки на стенки вакуумной камеры ожидается порядка 2∙1015ат/см2, в то время как полная доза атомов перезарядки, из расчета на единицу площади, составит
Dап~ (1021 – 1022) ат /см2. (1.1)
На основе данных о потоках атомов перезарядки на стенку и результатов расчетов(4), был сделан вывод о возможности имитации потока нейтральных частиц на поверхность ПЗ с помощью потока ионов водорода или дейтерия, имеющих широкий энергетический спектр, качественно подобный спектру атомов перезарядки.
В данной работе приведены результаты исследования деградации коэффициента отражения (за счет развития микрорельефа) для металлических зеркал при бомбардировке ионами различных газов, выполненных на установке ДСМ-2.
1. Аналитический обзор
Главным критерием, по которому можно сравнивать зеркала, является коэффициент отражения. Деградация коэффициента отражения зависит от толщины распыленного слоя. В свою очередь, толщина распыленного слоя зависит от энергии бомбардирующих частиц, длительности экспозиции, рода материала и др. Были проведены эксперименты, в которых зеркала из разных металлов подвергали ионной бомбардировке. Результаты данных экспериментов для зеркал из меди (Cu) и нержавеющей стали (SS) представлены ниже.
1.1 Медные зеркала
Поликристаллические медные зеркала (7), обработанные алмазным точением, и имеющие среднюю шероховатость поверхности не больше 20 нм, были помещены на специальном держателе в камеру. Измерение коэффициента отражения (R) производилось пошагово, при многократных экспозициях; средняя толщина распыленного слоя (h) определялась по потере массы при каждой экспозиции в плазме. В описываемых экспериментах использовали три идентичных медных зеркала.

Одно из них было подвержено распылению ионами с широким спектром энергий (0.1 – 1.5 кэВ). Другое бомбардировалось ионами с энергией 1.5 кэВ, и третье, с энергией 0.65 кэВ (средняя энергия). График зависимости коэффициента отражения от средней толщины распыленного слоя показан на рис. 2.1. Как видно, имеет место деградация отражательной способности – за счет нарастания шероховатости поверхности. Из графика видно, что зеркало, бомбардируемое ионами с энергией 1.5 кэВ, потеряло около 40% отражательной способности при распыленном слое 1.5 мкм. При той же средней толщине распыленного слоя, зеркало, бомбардируемое ионами с широким спектром энергий (0.1 – 1.5 кэВ), потеряло немногим больше 25%. Наиболее хорошие результаты показало зеркало, которое бомбардировали ионами с энергией 0.65 кэВ: потеря коэффициента отражения составила 15%. Соответственно, шероховатость для зеркала, бомбардированного ионами 1.5 кэВ, оказалась существенно выше, чем для двух других образцов. Из графиков видно, что имеет место небольшое увеличение коэффициента отражения после начальных экспозиций. Данный эффект связан с распылением оксидной пленки с поверхности зеркала, которая возникает при длительном хранении образца на воздухе. Рис. 2.1 показывает, что знание спектра энергий ионов также важно, если мы хотим правильно предсказать влияние атомов перезарядки на первые зеркала. Такой сильный эффект влияния энергии ионов на отражательную способность, по-видимому, объясняется тем, что скорость распыления зерен с разной ориентацией увеличивается с ростом энергии ионов.
1.2 Зеркала из нержавеющей стали (SS)
Зависимость R(h) от энергии бомбардирующих ионов была исследована также для однотипных поликристаллических (ПК) SS (8)– зеркал (рис.2.2). Зеркала распылялись при различных напряжениях: -300 В, -650 В, -1500 В и с широким распределением ионов по энергиям (W.S.).
Для сравнения, на графике (9)помещены зависимости, полученные для медных зеркал. Видно, что качественно коэффициент отражения для SS ведет себя так же, как и для Cu – с ростом энергии ионов, уменьшается.
При фотографировании (10) поверхности меди сканирующим электронным микроскопом (SEM), было замечено, что шероховатость поверхности медного зеркала увеличивается быстрее, причем с нарастанием энергии ионов увеличивается и эта скорость. По сравнению с Cu, результаты бомбардировки поверхности SS образцов существенно отличаются. При рассмотрении фотографий, заметно, что независимо от энергии ионов сохраняется мозаика гладких плато без признаков хаотического микрорельефа даже при толщине распыленного слоя 4.5 мкм. Но с увеличением энергии ионов увеличивается разность между глубинами плато, что приводит к снижению отражательной способности.

Основываясь на вышеописанных результатах, можно сказать, что для любых ПК зеркал скорость деградации коэффициента отражения будет возрастать с ростом энергии бомбардирующих ионов. Важную роль будет играть средняя энергия атомов перезарядки. По расчетам, эта энергия будет составлять 300 – 400 эВ. В таких условиях отражательная способность зеркал не может сохраняться на приемлемом уровне в течение всего срока эксплуатации реактора, если их изготавливать из ПК материалов
1.3 Аморфные зеркала
В моделирующих экспериментах было проведено сравнение при ионной бомбардировке зеркал из поликристаллических, монокристаллических и аморфных материалов. Из результатов следует, что поверхность зеркал из аморфных материалов сохраняет гладкую структуру при длительной бомбардировке.
Эксперименты проводились с тремя типами зеркал (11) изготовленными в разных местах:
1) Liquidmetal Technology Corporation (LTC) в США
2) Институт физики твердого тела, материалов и технологий ННЦ ХФТИ (ISSPMT)
3) Hahn-Meitner-Institute (HMI) в Германии.
Зеркала прошли механическую полировку и плазменную очистку. Эксперимент проводился при следующих параметрах: ne≈1010 см-3 и Te ≤5 эВ. После бомбардировки были обнаружены неоднородности, видимые в сканирующем электронном микроскопе и в оптическом микроскопе. Эти неоднородности составляли всего лишь 1-2 % от поверхности образца и не сильно влияли на оптические свойства. SEM фотографии неоднородностей показаны на рис. 2.3, а данные микрозондового анализа показывают превалирование элементов с меньшим атомным числом, по сравнению с основной матрицей образца. Анализ других образцов также выявил образование неоднородностей.

Бомбардировка образцов проводилась ионами дейтерия и аргона. Было замечено, что все аморфные материалы поглощают большое количество дейтерия. Бомбардировка зеркал ионами дейтерия с энергиями порядка keV, привела к резкому падению отражательной способности, а также росту глубины неоднородностей.

На рис. 2.4 представлена зависимость отражательной способности от времени экспозиции ионами дейтериевой плазмы (12). Видно, что после короткой экспозиции широким спектром энергий отражательная способность резко падает. Однако, после длительной бомбардировки образцов ионами с низкой энергией отражательная способность восстанавливается до первоначального уровня. Последующая бомбардировка высокоэнергетичными ионами снова вновь ухудшает отражательную способность, а низкими - восстанавливает. Похожее явление было замечено и на ISSPMT зеркалах. Повторяемость такого поведения отражательной способности означает, что падение отражательной способности вызвано не образованием шероховатости поверхности, а из-за каких-то химических реакций.
Заключая это короткое описание экспериментов с аморфными зеркалами, следует отметить, что исследованные аморфные зеркала содержат гидридообразующие металлы, и поэтому поглощают большое количество дейтерия во время бомбардировки ионами дейтериевой плазмы.
2. ЭКСПЕРИМЕНТАЛЬНЫЕ ИССЛЕДОВАНИЯ
2.1 Общие сведения и цель исследований
Основная задача исследований – изучение изменения отражательной способности первых зеркал, при распылении их поверхностями ионами с широким спектром энергий (0,1-1,5) кэВ.
В ходе исследований, также, определялась скорость распыления поверхности. Данная характеристика зеркала легко определяется с помощью формулы 3.1:
, (3.1)
где r и S – площадь образца зеркала и плотность его материала.
При фиксированной плотности ионного тока j (А/см2) поток ионов на образец будет величиной постоянной, следовательно полученная доза Di:
Di = Ni×t , (3.2)
где Ni– поток ионов на ед. площади, t – время экспозиции.
Таким образом, зная зависимость m(t), мы можем определить соответствие распыленной толщины h и полученной дозы Di.
Ещё одна характеристика, важная для поведения зеркала, является коэффициент распыления (КР) зеркал, определяемый, как отношение числа распыленных атомов к полученной дозе:
(3.3)
2.2 Экспериментальная установка
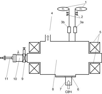
Впервые, эксперименты по исследованию влияния атомов перезарядки на отражательную способность зеркал, были проведены в ИФП ХФТИ на установке ДСМ-2 (13).


В ДСМ-2 используется простая схема, обеспечивающая бомбардировку образцов зеркал ионами с фиксированным или широким спектром по энергиям.
Принципиальная схема установки представлена на рис. 3.1,а на рис 3.2 показана схема подачи напряжения на образец.

Рис. 3.2 схема подачи напряжения на образец
Установка представляет собой цилиндрическую камеру, изготовленную из нержавеющей стали, длиной 0,5 м и диаметром в центральной части 0,5 м. На торцах камеры расположены водоохлаждаемые магнитные катушки. Они включены последовательно так, что образуют зеркальную ловушку (пробкотрон) с магнитной индукцией 0,5 кГс в центре камеры и 2,25 кГс в области пробок.
Камера используется, как многомодовый резонатор для СВЧ - мощности, которая вводится в камеру через тефлоновое окно, посредством прямоугольного волновода от СВЧ–генератора типа "Хазар", (на основе магнетрона М-571, с частотой 2,375 ГГц). Мощность генератора может плавно меняться в диапазоне (200¸2500) Вт. Источником ионов в эксперименте служит плазма СВЧ разряда в условиях электронно-циклотронного резонанса (ЭЦР), на указанной частоте при вводимой СВЧ - мощности 200 - 400 Вт. Плотность плазмы составляет ne~ 1010 см -3, при электронной температуре Тe » 5 эВ. В этих условиях температура ионов соответствует газу при комнатной температуре. Таким образом, установка, практически, представляет собой плазменный источник "холодных" ионов.
Откачка рабочей камеры на высокий вакуум осуществляется турбомолекулярным насосом ТМН-500 и магниторазрядным насосом НОРД-250, включенными параллельно. Вакуум в рабочей камере перед напуском рабочего газа достигает 2×10-6 торр, в то время как давление рабочего газа во время экспозиции составляет (7¸8)×10-5 Торр. Непосредственно перед напуском водорода (дейтерия) НОРД отключается, вакуум снижается до (4¸5)×10-6 Торр, и поэтому примеси на момент начала экспозиции составляют около 5¸6%. Давление в камере измерялось по ионизационной лампе ПМИ-2.
Измерение состава остаточных газов проводится с помощью омегатронного анализатора ИПДО-2, при давлении в рабочей камере не хуже 10-7 Торр.

Эксперименты проводились при давлении 2·10-5¸10-3 Торр. На рис.3.3 представлена зависимость плотности плазмы ne и электронной температуры Te от давления в камере. Как видно из графика, температура электронов монотонно убывает с увеличением давления. Плотность электронов максимальна при давлении (7¸8)·10-5 Торр, что является оптимальным режимом по давлению.

На рис.3.4 представлено радиальное распределение электронной температуры и плотности плазмы в области "пробки". Как видно, неоднородность плазмы не превышала ±10% в области ~10 см, это значит, что поток плазмы на тестируемый образец был однороден.
Специфика установки ДСМ-2 позволяет подавать на образец отрицательное напряжение двух типов: постоянное (0,1-1,5 кВ) и пульсирующее, представляющее собой суперпозицию постоянного отрицательного смещения и положительной полуволны от двухполупериодного выпрямителя. Обработка образцов (зеркал) ведется в плазменном потоке, вытекающем из магнитной ловушки вдоль силовых линий, ионами, ускоренными отрицательным потенциалом, приложенным к образцу.
На рис.3.5 представлена временная развертка напряжения и ионного тока на тестируемое зеркало. Видно, что напряжение и ток быстро меняются в области высоких значений и медленно в области низких. Такое распределение позволяет создать поток ионов с широким спектром энергий.


Временная зависимость ускоряющего напряжения и функция распределения ионов по энергиям представлена на рис.3.6. Данная зависимость была получены путем графического дифференцирования временнóй развертки тока по напряжению. Светлыми точками на графике показана поправка, связанная с вторичной электронной эмиссией.
2.3 Результаты экспериментов с зеркалами из аморфных сплавов
Ранее, на установке ДСМ-2, были проведены работы по исследованию зеркал из аморфных сплавов, а также установлены некоторые факторы, влияющие на поглощение аморфными зеркалами водорода (дейтерия).
Были изучены эффекты при бомбардировке ионами дейтериевой плазмы аморфных зеркал (АЗ) и эакристаллизованных зеркал (КрЗ), изготовленных из сплава Zr41Ti14Cu12.5Ni10Be22.5.

На рис. 3.7 показаны результаты измерений рентгеновского дифрактометра. Видно, что зависимость относительной интенсивности отражения гамма-лучей от угла в аморфном зеркале, характеризуется "горбом", типичным для аморфной структуры. Вакуумный отжиг образца значительно изменяет результаты дифракции: вместо распространяющегося максимума на отожженном образце острые появляются пики, которые являются специфическими для кристаллизованной структуры.
При проведении эксперимента с аморфными и кристаллизованными образцами, в одинаковых условиях, было замечено, что их поведение сильно отличается. Бомбардировка ионами аргона привела к развитию шероховатости и соответствующему уменьшению коэффициента отражения для кристаллизованных образцов, но никак не отразилась на микрорельефе или на оптических свойствах аморфных образцов.
Бомбардировка кристаллизованных зеркал ионами дейтерия привела к появлению трещин на поверхности образца (рис3.8).


На рис.3.9 показан спектральный коэффициент отражения кристаллизованного образца. После бомбардировки ионами Ar с энергией 1 кэВ, отражательная способность резко падает. Бомбардировка ионами дейтерия с энергией 1 кэВ, вызвало добавочное падение коэффициента отражения, наиболее вероятно из-за химических процессов на поверхности. Кроме того, это дополнительное снижение было фактически полностью восстановлено длительной бомбардировкой ионами дейтериевой плазмы с энергией 60 эВ. Невозможность вернуть коэффициент отражения на начальный уровень доказывает, что причина этого - поверхностная неровность, развитая из-за бомбардировки ионами Ar.
В табл. 1 приведены условия и результаты последовательных экспозиций ионами дейтериевой плазмы (энергия ионов 60 эВ, плотность ионного потока j=2.09мA/см2) для двух образцов (АЗ – АМА-3; КрЗ – АМК-3) с одинаковым элементным составом.
Табл.1 Условия и результаты последовательных экспозиций ионами дейтериевой плазмы
| Номер экспозиции | Полное время экспозиции, мин | Доза ионов 1024 ион/м2 | Увеличение веса, мкг | |
| АМА-3 | АМК-3 | |||
| 1 | 60 | 0.47 | 30 | 40 |
| 2 | 360 | 2.82 | 620 | -20 (трещины на краях) |
| 3 | 660 | 5.17 | 920 | 640 |
| 4 | 960 | 7.52 | 820 | Разрушение образца (рис. 3.9) |
| 5 | 1160 | 9.09 | 325 | - |
| 6 | 1460 | 11.45 | 825 | - |
| 7 | 1760 | 13.80 | 870 | - |
Подобные работы: