Теории автоматического управления
Министерство Образования РФ
Санкт-Петербургский Государственный Технологический Университет Растительных Полимеров
Расчётно-графическая работа
Теории автоматического управления
Санкт-Петербург
2009г.
Содержание
автоматизация управление система
1. Назначение
2. Технические средства автоматизации
3. Идентификация канала управления
4. Идентификация возмущающих воздействий
5. Определение передаточных функций АСР
6. Расчёт системы управления с помощью логарифмических амплитудных характеристик
7. Анализ работы системы с ПИ регулятором
8. Вывод
1. Назначение
Влажность бумажного полотна является важнейшим показателей качества бумаги влияющей на многие ее свойства. Она выражается процентным содержанием количества влаги к полному весу используемого образца. Номинальные значения влажности зависят от вида выпускаемой бумаги и лежат в пределах 2,5-18%. Большие величины характерны для целлюлозного полотна, ГОСТ накладывает ограничения на пределы колебаний влажности: как правило, отклонения от номинала должны лежать в диапазоне 1-2% влажности.Система управления влажностью бумаги должна рассматриваться как подсистема АСУТП соответственно, требования к ней следует устанавливать, исходя из общей задачи управления качественными показателями бумаги. В настоящее время нет общепринятой постановки этой задачи. По-видимому, для различных видов бумаги она должна видоизменяться.

Средняя влажность газетной бумаги по ширине полотна (-) и вероятностные границы(---) её изменения
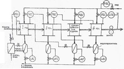
Действующие на бумагоделательных машинах автоматические системы регулирования строятся как системы стабилизации влажности на заданном оператором уровне.Управление влажностью готовой бумаги осуществляется, какправило, изменением режима сушки. На бумагоделательныхмашинах, где мощности сушильной части не хватает, при выходедавления пара на предельные значения влажность регулируетсяизменением скорости машины. Автоматическая система регулирования влажности строится как многоконтурная: внутренний контур обеспечивает стабилизацию давления и перепада давлении пара в сушильных группах, внешний контур регулирует влажность готовой продукции путем изменения задания регулятору давления пара в основной сушильной группе. Вследствие большого разнообразия систем пароснабжения невозможно привести типовую структуру АСРрежима сушки, так как она полностью определяется распределением пара по группам сушильных цилиндров, Наибольшее распространение, получила система теплоснабжения с каскадным распределением давления и перепуском пара по отдельным группам цилиндров. Отделяемый в водоотделителях из пароконденсатной смеси пролетный пар, а также пар частичного вскипания конденсата используется в группах-цилиндров, в которых поддерживается более низкое давление. В таких системах предусматриваются регуляторы давления пара в основном сушильном и сукносушильных группах и перепады давления между группами и на последней группе. Кроме того регулируеться уровень конденсата в водоотделителях.
Функциональная схема автоматизации режима сушки газетной бумаги

2. Технические средства автоматизации
Современные системы управления влажностью бумаги строятсяс применением во внешнем контуре стабилизации влажности – Управляющих Вычислительных комплексов, а в контурах стабилизации давления - локальных регуляторов.
Как показала практика, АСР построенные только с использованием средств локальной автоматики, оказались неработоспособными. Это объясняется, во-первых, наличием профиля влажности по ширине полотна, в результате необходимо измерять и регулировать среднюю влажность по ширине. Во-вторых, характеристики объекта управления нелинейны и изменяются во времени, вследствие чего, приходится использовать специальные законы управления. Кроме того,измерители влажности из-за своей сложности также реализуются сприменением вычислительной техники. На потоках подачи пара всушильные группы устанавливаются пневматические исполнительные устройства. Поэтому для стабилизации режима сушки широко используются пневматические регуляторы давления и перепада давления пара в группах, реализующие ПИ - закон управления.
Почти все УВК построены на принципе сравнения величин пропускания бумажным полотном инфракрасного излучения различной длины волн.
Периодически они опрашиваются ЭВМ, обычно с дискретностью 1 с. Показания датчика пересчитываются в значения текущей влажности Измеритель влажности, а также другие датчики качественных показателей бумаги, установленные на сканирующем устройстве, по определенной формуле . Эта-информация собирается в специальные массивы, которые используются для статистической обработки. Данные за несколько сканирования (обычно 6 сканов ) усредняются и формируется рапорт об изменениях технологического параметра по ширине полотна в тамбуре.
На действующем оборудовании используются измерители фирм Метерекс, Моллер, Барберри. Измеряющие и эталонные инфракрасные волны, длиной 1.9м и 1.7м соответственно проходят через бумажный лист. Разделитель луча выделяет их, а детекторы преобразуют инфракрасную энергию световых волн в напряжения. Последние преобразуются в цифровые импульсы для передачи в ЭВМ.
3. Идентификация канала управления
Аналитические модели объекта управления, влажностью разработаны рядом авторов. Для синтеза систем управления такие модели вследствие своей сложности не пригодны. Поэтому для этой цели используют модели, полученные экспериментальным методом на действующем оборудовании . Канал управления влажностью обладает рядом характерных особенностей:
1. Имеется существенное чистое запаздывание, обусловленное инерционностью процесса теплопередачи через стенку сушильного цилиндра и слой конденсата .
2. Статические характеристики нелинейны: коэффициенты влияния на влажной бумаге больше, чем на сухой.
3. Динамические характеристики также нелинейны: в сторону увеличения давления пара переходный процесс идет быстрее, чем в сторону уменьшения.
4. Параметры объекта изменяются во времени, особенно сильно ощущается влияние остановов и холостых ходов машины.
Указанные особенности требуют разработки специальных алгоритмов, и в частности создания адаптивных систем регулирования.
4. Идентификация возмущающих воздействий
Некоторые авторы насчитывают свыше ста воздействий , влияющих на влажность готовой бумаги. Это создает определенные трудности в выявлении основных возмущений. Наблюдения над изменениями влажности в период нормальной эксплуатации показывают, что они носят случайный характер и могут быть разделены на 2 вида, высокочастотные и низкочастотные изменения. При синтезе АСР следует в первую очередь рассматривать высокочастотные составляющие возмущений, так как именно они создают трудности в управлении влажностью бумажного полотна. Кроме того, низкочастотные изменения влажности не наблюдаемы, потому что они частично снимаются оперативным персоналом, который практически нельзя устранить на период проведения эксперимента. Выделение высокочастотных изменений из полученных реализаций влажности можно осуществить путем использования, например, фильтра двойного скользящего усреднения. Он имеет характеристику типа прямоугольного окна и позволяет хорошо устранить низкочастотные составляющие. Многочисленные исследования показывают, что высокочастотные колебания влажности сильно коррелированны с изменениями поверхностной плотности абсолютно-сухой бумаги.
5. Определение передаточных функций АСР
Структурная схема АСР

Передаточная функция объекта регулирования Wор(p)
Wо.р.(p)=
Датчик, исполнительный механизм и регулирующий орган по отношению к объекту регулирования безинерционны и описываются передаточной функцией безинерционного звена.

Передаточная функция регулирующего органа
W р.о.(p)= K р.о.
K р.о.=![]()

Передаточная функция исполнительного механизма
W и.м.(p)=K и.м.
K и.м.=![]()

Передаточная функция датчика
W д.(p)=K д.
K д.=![]()
Назовём передаточной функцией неизменной части системы W н.ч.(p) передаточную функцию равную произведению передаточных функций, параметры которых остаются постоянными и не меняются в процессе проектирования.
Таким образом , переведя T и τ в секунды получим:
W н.ч.= Wо.р.* W р.о.* W и.м.* W д.=![]()
6. Расчёт системы управления с помощью логарифмических амплитудных характеристик
Одним из эффективных методов решения задачи выбора регулятора и его настроек могут служить методы, основанные на оперировании с логарифмическими характеристиками. Для данной системы воспользуемся методом проб и ошибок.
Требования к качеству АСР следующие: М=1.2 , частота среза должна быть по возможности максимальной.
ЛЧХ может быть получена графически как сумма ЛЧХ изменяемой части в соответствие с выражениями:
L(w)=Lрег(w)+Lн.ч.(w)
φ(w)= φрег(w)+ φн.ч.(w)
Строим Lн.ч.(w) и φн.ч.(w) в соответствии с выражениями:
Lн.ч.(w)=![]()
=![]()
![]()
Lн.ч.=20lg(3.54)=10.98
ЛФЧХ для φн.ч.(w) строим как геометрическую сумму arctg(wT) и звена чистого запаздывания φз= - wt
φн.ч.(w)= - arctg(wT) – wT
Требование к запасу ставится с помощью показателя колебательности M=1.2
Строим μ для М=1.2
![]()
А(0,545;6)
20lg(0.545)=-5.272 20lg(6)=15.56
![]()
A=1 20lg(A)=0 μ=48.98°
A=2 20lg(A)=6 μ=55.94°
A=4 20lg(A)=12 μ=42.33°
A=5 20lg(A)=14 μ=30.01°
Строим логарифмические характеристики регулятора по выражениям:

Где T=K1/K2
Выберем T=1/w=1/0.01=100, а ЛАХ регулятора проведём на уровне -20дБ
Из графика получены коэффициенты настройки регулятора
K1=0,13 K2=0,0013 T=100
7. Анализ работы системы с ПИ регулятором
С помощью программы SIAM строились переходные процессы АСР по следующей схеме.

Подбирая коэффициенты получил оптимальные K2=0.0018 K1=0.216 T=120, т.к. при этих коэффициентах система соответствует требованиям.
График переходного процесса при оптимальных коэффициентах.
Перерегулирование 8,9%
tн-время нарастания=252 с
tм- время максимума=343 с
tпп – время переходного процесса=430 с
Основное возмущающее воздействие, изменение степени открытия канала для напуска бумажной массы.
Передаточная функция возмущающего воздействия:
W(p)![]()
С помощью SIAM определяем отклонение влажности от номинального значения при возмущающем воздействии

Максимальное отклонение влажности, вызванное изменением степени открытия канала на 1% равно 0,375%
Для изменения влажности на 1%, необходимо изменить степень открытия канала на 2,6%
8. Вывод
При расчёте системы получены настройки ПИ-регулятора, удовлетворяющие требованиям по запасу устойчивости, при подобранных коэффициентах частота среза максимальна, система устойчива и величина перерегулирования не превышает 30%, Время переходного проесса оптимальное и равно 420 секундам. Максимальное возмущение с которым может справится система 2,6%.