Дегазация воды
1. Классификация методов дегазации воды, теоретические основы процесса
Удаление из воды растворенных в ней или образующихся в процессе ее обработки газов называют ее дегазацией. Обычно из воды приходится удалять углекислоту, сероводород, кислород и реже метан. Первые три коррозионно-активных газа обусловливают либо катализируют процессы коррозии металла, а диоксид углерода(IV) вызывает коррозию бетона. Метан, выделяющийся из воды в процессе ее обработки, образует с воздухом в помещении водоочистного комплекса взрывоопасную смесь, а сероводород придает воде неприятный запах. Кроме того, при водород-катионитовом умягчении и ионитовом обессоливании воды, а также при обезжелезивании и деманганации подземных бикарбонатных вод приходится решать задачу удаления свободной углекислоты. При подготовке питательной воды, а также воды теплоцентралей необходимо удалять из нее кислород в целях предотвращения коррозии металла. Отсюда становится очевидной необходимость возможно полного удаления из воды растворенных в ней газов. Существующие методы дегазации воды подразделяют на физические и химические. Сущность физических методов дегазации заключается в следующем: вода, содержащая удаляемый газ, приводится в соприкосновение с воздухом, если парциальное давление этого газа в воздухе близко к нулю; создаются условия, при которых растворимость газа в воде становится ничтожно малой. С помощью первого приема, аэрации воды, обычно удаляют свободную углекислоту и сероводород, поскольку парциальное давление этих газов в атмосферном воздухе близко к нулю. Ко второму приему обычно прибегают при обескислороживании воды. В этом случае ввиду значителнього парциального давления кислорода в атмосферном воздухе аэрацией воды кислород удалить нельзя, поэтому воду доводят до кипения, тогда растворимость всех газов в ней падает до нуля. Для этого применяют либо нагревание воды, либо понижение давления до величины, при которой вода кипит без дополнительного подогрева в вакуумных дегазаторах. В настоящее время наиболее распространенной теорией, объясняющей механизм передачи вещества между жидкой и газообразной фазами в процессе десорбции, является теория двухслойного поглощения, согласно которой десорбция сводится к последовательной диффузии удаляемого газа через два пограничных слоя — жидкостный и газовый. При диффузии газа из жидкой фазы в газообразную концентрация его и парциальное давление изменяются в диффузионных пленках. Концентрация газа в жидкой фазе равна концентрации его на границе между жидкостной пленкой и основной массой жидкости; в жидкостной пленке происходит снижение концентрации от величины С1 до С2, отвечающей парциальному давлению р2 диффундирующего газа на границе раздела фаз; в газовой пленке парциальное давление диффундирующего газа изменяется от величины р2 до величины р1 имеющей место на границе газовой пленки и основной массы газа, в которой парциальное давление диффундирующегго газа также равно величине р1.

Рис. 19.1. Схема изменения давлений и концентраций газа на границе раздела фаз: 1,4 — газообразная и жидкостная фазы; 2, 3 — газовая и жидкостная диффузионная пленка
По теории двухслойного поглощения, общее сопротивление десорбции R равно сумме сопротивлений, оказываемых пограничными диффузионными слоями:
R = R1+ R2(19.1)
где R1 — сопротивление жидкостного пограничного слоя; R2 — сопротивление газового пограничного слоя.
Величины, обратные сопротивлениям в пограничных слоях, называют частными или пленочными коэффициентами десорбции:
(19.2)
Численно частный коэффициент десорбции равен количеству удаляемого (десорбируемого) газа, передаваемого через единицу площади соприкосновения фаз в единицу времени при движущей силе в диффузионной пленке, равной единице.
Скорость процесса десорбции растворенного в воде газа в воздух определяется из выражения
(19.3)
где Т — время, ч; А — площадь соприкосновения жидкой и газообразной фаз, м2; G — количество десорбируемого газа, кг/ч.
При малой концентрации десорбируемого газа в воде скорость процесса десорбции определяется средней движущей силой ΔСср и сопротивлением процессу диффузии в пленке жидкости Кж
(19.4)
Согласно теории двухслойного поглощения, количество десорбируемого газа
(19.5)
где Ко — общий коэффициент десорбции, м/ч, который для случая десорбции труднорастворимых газов может быть приравнен к пленочному коэффициенту в жидкостной пленке Кж, А — площадь соприкосновения жидкой и газообразной фаз, м2; ΔСср — средняя движущая сила процесса десорбции, кг/м3, которую для случаев десорбции из малоконцентрированных растворов газов подсчитывают по уравнению

здесь Свх и Свых — концентрации удаляемого газа в воде соответственно на входе ее в аппарат и на выходе из него; Ср.Вх и Ср.вых — равновесные концентрации удаляемого газа в воде соответственно при входе ее в аппарат и на выходе из него.
Таким образом, величина ΔСср зависит от разности концентраций удаляемого газа в воде и воздухе.
Основное расчетное уравнение аппаратов для извлечения из воды растворенных газов десорбцией записывается в следующем виде:
(19.7)
![]()
где q — производительность аппарата, м3/ч.
Коэффициент сопротивления процессу диффузии в пленке жидкости Km возрастает с увеличением относительной скорости движения воды и воздуха в десорбере, с повышением температуры и увеличением коэффициента диффузии удаляемого газа.
Из величин, входящих в общее уравнение десорбции, G и ΔССр, могут быть подсчитаны по заданным условиям работы дегазатора, величина Km вычислена опытным путем или с помощью теории подобия. Это уравнение является основным для расчета десорбционных аппаратов. Из него находят необходимую поверхность соприкосновения жидкой и газообразной фаз для обеспечения заданного эффекта дегазации, а, следовательно, и размер проектируемых аппаратов.
Для удаления из воды растворенных газов применяют несколько типов дегазаторов: пленочные с различного рода насадками, работающие в условиях противотока дегазируемой воды и воздуха, подаваемого вентилятором, барботажные, пенные, вакуумно-эжекционные, вакуумные.
2. Химические методы дегазации воды
В основе химических методов удаления из воды, растворенных газов лежит их химическое связывание, достигаемое введением реагентов или фильтрованием через специальные загрузки. Для удаления из воды кислорода применяют ее фильтрование через легко окисляющиеся вещества, например, через стальные стружки, и обработку сульфитом натрия или оксидом серы(1У).
При использовании стальных стружек их обезжиривают и загружают в специальный фильтр. Содержание марганца в них не должно превышать 0,3%.
В процессе фильтрования железо, окисляясь, связывает кислород
4Fe + 302 = 2Fe303.
Оксид железа (III) и гидроксид железа (III), образовавшиеся в результате коррозии стружек, удаляют обратной промывкой. Продолжительность контакта воды со стружками зависит от температуры и уменьшается от 25 до 3 мин при увеличении температуры от 20 до 80 °С.
Чаще всего применяют обработку воды сульфитом натрия
2Na2S03 + 02 = 2Na2S04, или оксидом серы (IV)
S02 + H20=H2S03,
Образующаяся сернистая кислота окисляется кислородом, содержащимся в воде, до серной кислоты:
2H2S03+ 02 = 2H2S04.
В качестве катализатора применяют соли меди(II) или кобальта (II) в виде 0,01%-ного раствора. Для удаления 1 мг кислорода расходуется 4 мг оксида серы(IV) или 7,9 мг сульфита натрия. Кроме того, для удаления кислорода воду обрабатывают также гидразином N2H4.
Гидразин является сильным обескислороживающим реагентом:
02 + N2H4 → N2 + 2Н20.
Эта реакция протекает значительно быстрее, чем реакция окисления сульфита натрия. Катализаторами в данном случае являются металлическая медь, стекло и активированный уголь. Реакция обескислороживания воды гидразином каталитически ускоряется материалом стенок котла.
Гидразин применяют для обработки воды, идущей на питание прямоточных котлов, поскольку он не увеличивает количества сухого остатка питательной воды и не образует вредных летучих продуктов разложения. Недостатком метода обескислороживания воды гидразином является его высокая стоимость.
Процесс связывания кислорода восстановителями идет быстро при температуре 95 ... 100°С и заканчивается за 1 ... 2 мин, даже при минимальном против, стехиометрического избытке (5%) восстановителя.
Необходимую дозу сульфата натрия или оксида серы (IV), мг/л, рассчитывают по формуле
Д=1,1β(02),
где (О2) — концентрация растворенного кислорода в воде, мг/л; Р — теоретический расход реагента на связывание 1 мг растворенного кислорода, мг.
Удаление растворенного кислорода без подогрева воды может быть достигнуто фильтрованием ее через электронно-обменные (ЭО) и электронно-ионообменные смолы (продукты конденсации пирогаллола, гидрохинона или пирокатехина с фенолом и формальдегидом). Восстановительная способность отечественных электрообменников следующая: ЭО-6 — 450; ЭО-7 — 600 ... 800; ЭО-8 — 5000 г-экв/м3. При использовании ЭО смол для обескислороживания воды высота слоя смолы в фильтре принимается равной 2 м, скорость фильтрования —20 м/ч. Регенерируются фильтры 1... 2%-ным раствором сульфита или тиосульфита натрия.
Электронно-обменные смолы представляют собой катиониты или аниониты с веденными в них железом или медью. Выпускаемая промышленностью электронно-ионообменная смола ЭИ-12 имеет обменную способность по кальцию 500 г-экв/м3 и поглотительную способность по кислороду 45 кг О2/м3. Регенерируется смола ЭИ-12 так же, как и смолы ЭО.
На рис. 19.9 показана схема удаления кислорода ионообмен- ником, заряженным палладием, с использованием водорода в качестве катализатора. Остаточное содержание кислорода 20... ,..30 мкг/л при исходном 9,0 мг/л.

Рис. 19.9. Установка обескислороживания воды с помощью иоиообменника с палладием. 1 — баллон с водородом; 2, 3 — ввод исходной и отвод обескислороженной воды;4 — ионообменник заряженный палладием;5 — слой инертной смолы; 6 — камера смешения
Эффективное обескислороживание воды может быть достигнуто в электролизерах с растворимыми железными или алюминиевыми электродами. Обескислороживание происходит за счет катодной и анодной деполяризации, а также химического окисления железа или алюминия растворенным в воде кислородом. Для удаления из воды сероводорода химическими методами его окисляют кислородом воздуха или хлором, кроме того, может быть использовано взаимодействие сероводорода с гидрок- сидом железа(III). Для более полного удаления сероводорода кислородом воздуха при аэрации воду подкисляют серной или соляной кислотой до рН=5,5.
Дозу кислоты, мг/л, для снижения рН определяют по формуле
![]()
где Щ — щелочность исходной воды, мг-экв/л; е1 — эквивалентная масса кислоты; С — концентрация серной или соляной кислоты в техническом продукте, %.
Очищенную воду необходимо стабилизировать подщелачиванием для устранения коррозионных свойств.
Сероводород окисляют хлором до свободной серы или до серной кислоты (в зависимости от дозы хлора). Малые дозы хлора (2,1 мг на 1 мг свободного сероводорода) окисляют сероводород до коллоидной серы:
H2S + С12 = 2НС1 + S ,
которую затем необходимо удалять. В этом заключается недостаток метода. Большие дозы хлора (8,4 мг/мг) окисляют сероводород до серной кислоты:
H2S + 4С12 + 4Н20 = H2S04 + 8НС1.
Реакция протекает довольно медленно и имеет практическое значение лишь при окислении небольших количеств сероводорода. Ее используют для удаления остаточного сероводорода, например, после аэрирования.
Д. П. Козырев предложил метод удаления сероводорода гидроксидом железа(III) с последующей регенерацией образующегося сульфида железа(II). В основу этого способа положены реакции:
в щелочной среде
2Fe (ОН)3+3H2S = Fe2S3 + 6Н20,
в нейтральной среде
2Fe (ОН)2 + 3H2S = 2FeS + S + 6H2O.
Практика показала, что свободный сероводород удаляется этим методом довольно полно: вода теряет запах сероводорода, и коррозионные свойства. Обработанная вода после 2.... 3 ч отстаивания считается пригодной для технических нужд. Воду для питьевых и хозяйственно-бытовых нужд после предварительной обработки известью (около 60 мг/л в пересчете на СаО) необходимо отфильтровать.
Этот метод не новый, в нем оригинально лишь получение гидроксида железа(III) электрическим растворением металлического железа и чугуна и регенерация сульфида железа(II), которая происходит при наличии кислорода и воды по уравнениям:
2Fe2S3 + 6Н20 + 302 = 4Fe (ОН)3 + 6S.
4FeS + 6Н20+ 302 = 4Fe (ОН)3+ 4S .
Естественная регенерация протекает медленно. Для ускорения процесса прибегают к искусственной регенерации, которая достигается аэрированием или обработкой веществами, быстро переводящими сернистые соединения в гидроксиды (серная или соляная кислота). Для окисления сульфидных соединений применяют также перманганат калия:
4KMn04 + 3H2S -> 2H2S04 + 3Mn0+Mn02 + S + 3H20.
С. Н. Линевичем предложен метод удаления сероводород из воды озонированием. При расходе озона 0,5 мг на 1 мг удаляемого сероводорода образуется коллоидная сера:
3H2S + O2=3S +3Н2О,
при расходе озона 1,87 мг на 1 мг сероводорода образуютс сульфаты:
3H2S + 403 = 3H2S04.
Для воды, содержащей 15...20 мг/л сероводорода, продолжительность озонирования составляет 20 мин, расчетный расход озона — 30 мг/л.
Сероводород окисляется оксидом хлора (1У). Оптимальным условиями окисления сульфидов до сульфатов являются: доза ClO2 3,5 мг на 1 мг S2~; рН= 10... 11, продолжительность кон такта 10 мин.
На кафедре "Водоснабжение" МГСУ (Николадзе Г. И., Кочиашвили Г. Г.) разработана новая схема безотходного глубокого удаления из воды сероводорода (рис. 19.10), исключающая выброс в атмосферу удаляемого газа, повышая тем самым решение вопроса надежности охраны окружающей среды. Удаление сероводорода из подземных вод фильтрованием через модифицированную загрузку заключается в адсорбции ионов сероводородных соединений на зернах фильтрующей загрузки. Модификация песчаной загрузки состоит в том, что ее последовательно обрабатывают водными растворами железного купороса и перманганата калия или сульфата натрия и перманганата калия, в результате чего на поверхности зерен кварцев" го песка при рН среды 6...9 образуется пленка, в составе которой гидроксид железа и диоксид марганца.
Модификация песчаной загрузки описывается следующим уравнением:
3FeS04 + KMn04 + 2Н20= Fe (0H)3+Mn02 + Fe2 (S04)3+K0H.

Рис. 19.10. Технологическая схема глубокого удаления из воды сероводорода фильтрованием через модифицированную загрузку.
1 и 5 — подача исходной и отвод очищенной воды; 2 — контактный осветлитель; 3 — сброс растворов после модификации загрузки; 4— переудив; 6 — подача промывной воды от насоса 7; 8 — резервуар промывной воды с тонкослойными модулями 9; 10 — утилизация осадка; 11 и 14 — бак для приготовления раствора КМn04 и FeS04; 12 — насос-дозатор для подачи модифицирующих растворов по реагентопроводу 13
В основе процесса удаления сероводорода с помощью фильтрования через модифицированную загрузку лежит явление хе- мосорбции. При этом гидроксид железа и диоксид марганца вступают во взаимодействие с сероводородом и гидросульфидом, переводя их в сульфид железа и серу. Принятая схема очистки гарантирует остаточное содержание сероводорода в воде менее 0,05 мг/л, что удовлетворяет требованиям ГОСТ "Вода питьевая".
Кроме химических способов окисления сероводорода используют и биохимический метод. Известно, что большое участие в окислении сульфидных вод принимают серобактерии, которые встречаются в серных источниках, стоячих водах и вообще широко распространены в природе. Для массового развития серобактерий необходимы сероводород и кислород. По данным Г. Ю. Асса, серобактерии окисляют сероводород до серы, которая, в свою очередь, окисляется в серную кислоту:
2HaS + 02=2H20+2S +529,2 Дж;
2S + 302+2Н20 = 2H2S04 + 1234,8 Дж.
Для интенсивной деятельности серобактерий необходимо обеспечить нейтрализацию образующейся H2S04. Это условие выполнимо в том случае, если вода содержит достаточное количество карбонатов. Описанные выше явления легли в основу используемого на практике биохимического метода удаления сероводорода (рис. 19.11).

Рис. 19.11. Установка биохимического извлечения сероводорода и воды.
1 — трубчатый колодец с погружным насосом; 8 — отвод обработанной воды; 2 — дозатор биогенных (азотных, фосфорных) соединений; 3 реактор биохимического окисления; 7 — воздуходувка; 6 — хлоратор; 4 дозатор сульфата алюминия; 5 — скорый фильтр.
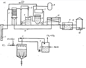
Технология взрывобезопасного удаления метана и его гомологов из подземных вод, исключающая выброс в атмосферу удаляемых из воды газов, позволяющая утилизировать их и сохранять в чистоте окружающую среду, разработана на кафедр "Водоснабжение" МГСУ (Г. И. Николадзе, А. С. Сайфуллаев) Вакуум в дегазаторе создают с помощью эжектора, а для продувки воды используют азот или углекислоту (рис. 19.12). Рис. 19.12. Технологическая схема удаления метана из подземных вод вакуумным способом с предварительным насыщением исходной воды воздухом (б) или инертным газом (а):
дегазация вода ионообменник вауукмный

1 — подача исходной воды из скважины, 2 — вакуумный дегазатор, 3 — эжектор, 4 — промежуточная емкость с высокомннер1алнзованной водой, 5 — циркуляционный насос, 6 — бак для раствора извести, 7 — электропечь, 8 — насос для перекачки пульпы СаСОз, 9 — газгольдер для метана, 10 —ступень дальнейшей обработки воды, 11 — РЧВ, 12 — насосная станция II подъема, 13 — отвод воды потребителю, 14 — отвод дегазированной воды
Литература
Алексеев Л. С., Гладков В. А. Улучшение качества мягких вод. М.,
Стройиздат, 1994 г.
Алферова Л. А., Нечаев А. П. Замкнутые системы водного хозяйства промышленных предприятий, комплексов и районов. М., 1984.
Аюкаев Р. И., Мельцер В. 3. Производство и применение фильтрующих
материалов для очистки воды. Л., 1985.
Вейцер Ю. М., Мииц Д. М. Высокомолекулярные флокулянты в процессах очистки воды. М., 1984.
Егоров А. И. Гидравлика напорных трубчатых систем в водопроводных очистных сооружениях. М., 1984.
Журба М. Г. Очистки воды на зернистых фильтрах. Львов, 1980.