Современные конструкции фильтровальных аппаратов
Современные конструкции фильтровальных аппаратов
Виды фильтровальных аппаратов
В современной отечественной и зарубежной практике используется много различных конструкций фильтровальных аппаратов с зернистой загрузкой. Основными тенденциями в их развитии являются: повышение надежности работы распределительной системы, отказ от применения поддерживающих слоев загрузки, использование новых фильтрующих материалов с большей адгезионной способностью, отказ от устройства водосборных желобов и переход на боковой отвод промывной воды, применение водовоздушной промывки, устройство фильтрующих загрузок повышенной грязеемкости.
На рис. 12.1, а, б — показаны схемы открытых скорых фильтров с боковым карманом.
При площади одного фильтра более 30 м2 его делят на две равные части распределительным каналом. Этот канал по высоте разбит на два изолированных друг от друга яруса. Через верхний ярус производится подача осветляемой воды и отвод загрязненной промывной воды, а через нижний — отвод фильтра и подвод вниз фильтра промывной воды.
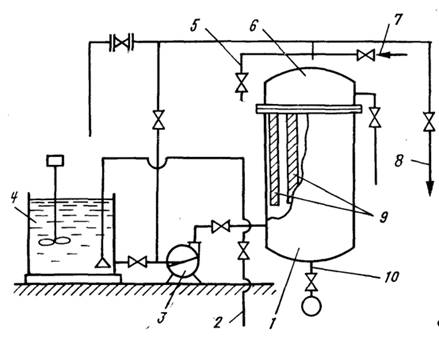
На рис. 12.17, а изображен напорный скорый фильтр, серийно выпускаемый нашей промышленностью. Подача осветляемой воды и отвод промывной осуществляется через центрально расположенную воронку, обращенную широким концом кверху, или кольцевой перфорированный трубопровод. Фильтр не имеет поддерживающих слоев и фильтрующий материал располагается непосредственно на колпачковом или щелевом дренаже. Промывка загрузки предусмотрена водовоздушная, для чего фильтр снабжен специальной распределительной системой для подачи во время промывки сжатого воздуха. Эта распределительная система располагается в фильтрующей загрузке над основным дренажем фильтра. Загрузка фильтра производится через верхний лаз. Для гидравлической выгрузки фильтрующей загрузки предусмотрен специальный разгрузочный штуцер. 'На Рис. 12.17,6 показан фильтр с загрузкой из вспененного полистирола.
Нашей промышленностью серийно выпускаются (табл. 12.5) напорные вертикальные фильтры пяти типоразмеров. Высота Фильтрующей загрузки в фильтрах всех размеров принята 1>2 м. Наибольший диаметр напорного фильтра из условий удобства перевозки железнодорожным транспортом принят 3,4 м, фильтрующая площадь такого фильтра составляет 7,1м2 Поэтому при более или менее значительной производительности водоочистной установки приходится устраивать большое число фильтров и арматуры, что удорожает строительство и усложняет эксплуатацию фильтров. Число устанавливаемых напорных фильтров может быть сокращено примерно в 4 раза в случае применения горизонтальных напорных фильтров, площадь фильтрования которых составляет 28... 30 м2, или вертикальных двух — и трехкамерных фильтров.


Рис. 12.17. Вертикальные напорные скорые фильтры с керамзитовой (а) и пенополистирольной (б) загрузкой
1 — распределительно-сборная воронка; 2 — стальной корпус; 4 — распределительная система из щелевых труб; 3 — загрузка из песка; 5 — бетонная «подушка»; 6 — подача воздуха; 7, 8 — отвод фильтрата и подача исходной воды; 9, 10 — подача и отвод промывной воды; 11 — люк; 12, 14 — распределительная и дренажная система с сетчатыми патронами; 13 — загрузка из вспененного полистирола; 15 — система сбора промывной воды; 16 — сброс воздуха.


На рис. 12.18 показан горизонтальный напорный фильтр системы А. Г. Туганова. Фильтр не имеет поддерживающих гравийных слоев. Подача осветляемой воды на фильтр и отвод промывной воды осуществляются по двум дырчатым трубам диаметром 150 мм. Трубы подвешены у верха фильтра параллельно его продольной оси. Фильтрующий слой располагается непосредственно на щелевом дренаже, который выполнен из сборных стальных плит с зазорами между ними величиной 4 мм; эти зазоры перекрываются пластинками из нержавеющей стали таким образом, чтобы по всей длине образовывались щели шириной 0,4 мм. Под щелевым днищем размещен дренажный коллектор диаметром 300 мм. Диаметр частиц составляет 0,5... 1,5 мм фильтрующей загрузки. Промывка загрузки предусмотрена водовоздушной.
На рис. 12.19, а показан фильтр ДДФ. Верхний наддренажный слой фильтрующей загрузки устраивают искорость фильтрования до 25 м/ч при фильтроцикле в 10 ... ... 12 ч.

Напорные фильтры АКХ серийно выпускает наша промышленность тех же пяти диаметров, что и обычных напорных фильтров. Для улучшения условий промывки предусмотрен подвод в фильтры сжатого воздуха, который равномерно распределяется с помощью распределительной системы, расположенной в загрузке непосредственно над нижним дренажем. Фильтры не имеют поддерживающих слоев, вследствие чего нижний дренаж выполняют в виде ряда распределительных труб с щелевыми колпачками.
Выпускают также горизонтальные напорные фильтры АКХ, близкие по конструктивному оформлению к фильтрам системы А. Г. Туганова, но с двухпоточным фильтрованием — снизу и сверху. Фильтры имеют диаметр м, высоту нижнего слоя— 1,08 м, верхнего — 0,5 м, длину 10... 16 м, площадь фильтрования ~ 30 м2. Как указывалось, в фильтрах АКХ значительно повышается грязеемкость фильтрующей загрузки, но, как видно из приведенных рисунков, конструкция их сложнее, чем обычных скорых фильтров.

Рис. 12.19. Схема фильтра ДДФ (а), ФПЗ-З ((б) и ФПЗ-4 (а)
1,3 — магистральные трубопроводы исходной и фильтрованной воды; 2, 4 — трубопровод подачи промывной и канал отвода воды после промывки; 5 — боковой карман; 11 — распределительная система; 10 — нижний (поддренажный) слой фильтрующей загрузки; 9 — щелевой дренаж; 8 — верхняя наддренажная двухслойная (керамзит — песок) загрузка; 6 — водосборные желоба; 7 — воздушник; 12 — отвод исходной конструктивной переделки. В табл. 12.4 приведены параметры устройства и работы фильтра с двухслойной загрузкой.
При подготовке питательной воды ТЭС применяют фильтры ДКХ с загрузкой из термоантрацита, который получают путем термической обработки антрацита, без доступа воздуха в шахтных печах при температуре свыше 1000ºС. В этих условиях антрацит лишается влаги, летучих и части пиритной серы; одновременно возрастает плотность антрацита (до 1,8) и его механическая прочность.
В схемах технического водоснабжения значительное распространение получили каркасно-засыпные фильтры и напорные сверхскоростные осветительные фильтры системы Г. Н. Никифорова (рис. 12.20), которые фильтруют воду со скоростью 50... 100 м/ч. Фильтр представляет собой цилиндрический корпус с цилиндрической камерой внутри. Пространство между этими цилиндрами разделено вертикальными перегородками на восемь отсеков-фильтров с песчано-гравийной загрузкой. В действии находятся семь отсекав, а один — на промывке. В связи с тем, что фильтр засоряется очень быстро, продолжительность фильтроцикла в каждом отсеке не превышает 1 ... 2 ч.


Учитывая, что производительность фильтра лимитируется eгo размерами и при диаметре фильтра 3 м не превышает 150 м3/ч, Г. Н. Никифоров предложил батарейный тип сверхскоростных напорных фильтров с автоматической системой промывки. Все фильтры, входящие в блок, связаны единым гидравлическим режимом.
В системах муниципального, а также производственного водоснабжения нашел применение прямоточный открытый контактный фильтр КФ-5 (рис. 12.21, а) с трехслойной фильтрующей загрузкой (по 0,5 каждый). Верхний слой (керамзит, аглопорит, полимеры) имеет крупность зерен 2,3 ... 3,3 мм; средний (антрацит, керамзит, горелые породы) — 1,25... 2,3 мм; нижний (кварцевый или гранитный песок, горелые породы) — 0,8... 1,25 мм. Скорость фильтрования до 20 м/ч, интенсивность промывки 15 л/(с-м2), продолжительность — 6 ... 8 мин.
Осветление воды на высокопроизводительных самопромывающихся фильтрах ВСФ-2000 непрерывного действия широко используют в системах производственного водоснабжения. Высокопроизводительные самопромывающиеся фильтры (ВСФ- 2000) применяют для предочистки высокомутной воды с последующей ее доочисткой; в схемах одноступенчатой очистки воду, используемой для производственного водоснабжения при сравнительно невысоких требованиях к ее качеству (содержание взвешенных веществ 50... 1000 мг/л); для удаления планктона взамен микрофильтрации; для очистки оборотной воды от взвешенных веществ. По данным завода-изготовителя, фильтры ВСФ-2000 могут задерживать частицы размером 0,01 мм выше при суммарном количестве взвешенных веществ 500 ... 1000 мг/л. Общая высота фильтра 5,17 м, ширина 2,545 м, диаметр 2.032 м. Производительность фильтра 2000 м3/ч, при скорости фильтрования 600... 700 м/ч. Расход воды на промывку составляет 2 ... 5%.


Очистка воды на двухкамерных напорных фильтрах (рис. 12.22) без предварительного осветления получила распространение в системах промышленной водоочистки. Известно, что грязеемкость обычных скорых фильтров не превышает 1,5кг/м2, а грязеемкость двухкамерных фильтров достигает 40 кг/м2 при скорости фильтрования 15 ... 25 м/ч в первой и 6 ... 10 м/ч во второй камере. Оптимальная доза коагулянта для воды мутностью до 100 мг/л составляет 7 мг/л (что на 70% меньше обычной дозы). При мутности исходной воды до 20 мг/л очистку воды на двухкамерных фильтрах можно производить без коагуляции. Предельное количество взвешенных веществ в воде, подлежащей очистке, для паводкового периода не должно превышать 1000 мг/л. Предложенная технологическая схема позволяет производить очистку воды для технического водоснабжения большинства равнинных рек только на двухкамерных фильтрах без предварительного отстаивания, что дает экономию на строительной стоимости 100... 150 тыс. руб. для завода производительностью 100 тыс. м3/сут.

Рис. 12.22. Схемы напорных осветлительных фильтров. а—горизонтальный; б — вертикальный; в — двухкамерный вертикальный
Использование фильтров с плавающей полимерной загрузкой (см. рис. 12.19,6) является одним из путей интенсификации процесса фильтрования природных вод. В результате сравнения технико-экономических показателей М. Г. Журбой установлено, что наиболее рациональными в настоящее время являются гранулы вспененного полистирола, полученные в результате спекания. В настоящее время промышленностью освоен массовый выпуск различных марок пенополитирола и шунгизита. В последующем, после освоения промышленностью, могут найти применение в качестве плавающих загрузок газонаполненные гранулы керамзита, котельные и металлургические шлаки, а также различные полимерные материалы, обладающие достаточной механической прочностью, химической стойкостью и Пористостью.
Замена тяжелых фильтрующих загрузок на плавающие существенно меняет технологию фильтрования воды, позволяет увеличить допустимую по сравнению с кварцевыми фильтрами концентрацию взвеси в исходной воде и скорость фильтрования, значительно упростить регенерацию загрузки, позволяет отказаться от установки промывных насосов и специальных емкостей для воды. М. Г. Журбой подтверждено, что гранулы полистирола обладают более высокими адгезионными и электрокинетическими свойствами по сравнению с зернами песка и их применение интенсифицирует процесс фильтрования в целом.
В настоящее время в практику водоочистки внедряют напорные фильтры с плавающей загрузкой (ФПЗ) для очистки производственных вод прокатных станов, а также ФПЗ для осветления природных вод. В зависимости от содержания и характера взвеси в воде, подаваемой на очистные сооружения, а также от производительности водоочистного комплекса предложены следующие основные схемы фильтрования: через многоярусные или многослойные фильтры с убывающей крупностью гранул по ходу движения осветляемой воды снизу вверх (ФПЗ-2, ФПЗ-З, КФПЗ); через фильтры большой грязеемкости при фильтровании воды сверху вниз; с горизонтальным направлением фильтрования; с непрерывной регенерацией загрузки.
Исследованиями В. О. Орлова установлено, что при безреагентной очистке воды на ФПЗ-2 и ФПЗ-З для получения фильтрата, отвечающего нормам ГОСТа на питьевую воду, рекомендуется принимать: допустимое содержание взвеси в воде — до 500 мг/л; скорость фильтрования (в зависимости от физико-химических свойств воды и взвеси) — 0,6 ... 2 м/ч; общую толщину двухъярусной или двухслойной загрузки — до 0,7... 1,2 м; диаметр гранул плавающей загрузки — 0,3... 1,5 мм; интенсивность промывки загрузки — 10... 12 л/(с-м2); продолжительность промывки — 3 ... 4 мин. При промывке фильтров подача промывной воды осуществляется сверху вниз (табл. 12.6).
В случае очистки природных вод для производственных целей скорость фильтрования на ФПЗ может быть установлена в пределах 20 ... 25 m/'ч, содержание взвеси в фильтрате на протяжении фильтроцикла не должно превышать 20 мг/л. Суммарные потери напора за фильтроцикл достигают 2,6 м.
Результаты исследований работы контактных ФПЗ подтверждают целесообразность внедрения их в практику фильтрования природных вод для питьевых целей. Раствор реагента вводится в фильтр непосредственно перед фильтрующей загрузкой. Положительный результат работы ФПЗ был получен так же при очистке природной воды от фито- и зоопланктона. При скорости фильтрования 4 ... 7 м/ч достигается удаление из очищаемой воды 90 ...95% планктона при незначительных потерях напора.
Фильтры с крупнозернистой загрузкой для частичного осветления воды конструктивно аналогичны обычным скорым фильтрам. Фильтрующая загрузка однослойная. Для песка крупность зерен принимается 1 ... 2 или 1,6... 2,5 мм соответственно, высота фильтрующего слоя 1,5 ...2,0 и 2,5... 3 м, скорость фильтрования 10... 12 и 13 ... 15 м/ч. Режим промывки следующий: взрыхление загрузки воздухом 15 ... 25 л/(с*м2) в течение 1 мин, водовоздушная промывка 3,5... 5 л/(с-м2) воды и 15 .. ...25 л/(с*м2) воздуха в течение 5 мин, отмывка водой 7... ...9 л/(с*м2) в течение 3 мин.
Обработка воды фильтрованием через осадки. Медленные фильтры
В медленных фильтрах осветления воды достигают за счет пленочного фильтрования. Мелкозернистая фильтрующая загрузка, имеющая мелкие поры, вначале задерживает на своей поверхности наиболее крупные частицы. Последние, заклиниваясь в порах, сужают их сечение, благодаря чему начинает задерживаться более мелкая взвесь. Этот процесс быстро прогрессирует, в порах задерживаются все более и более мелкие частицы, а затем коллоиды и даже бактерии. Так на поверхности фильтра образуется фильтрующая пленка с очень тонкими порами. После этого качество фильтрата становится весьма высоким. Задержанные пленкой бактерии и органические вещества обусловливают возникновение в ней биологических процессов, включая развитие низших организмов, поглощающих бактерии. Зерна песка обрастают студенистой массой, являющейся хорошим сорбентом. В результате биологических процессов большинство (до 99%) бактерий, находящихся в воде, задерживается пленкой и погибает. Созревшую фильтрующую пленку медленных фильтров называют биологической. С течением времени биологические процессы начинают захватывать и более глубокие слои (30... 40 см). Здесь через 2... ...6 сут зерна песка также обволакиваются слизью, которая хорошо сорбирует коллоиды и бактерии. Одновременно происходят окислительные процессы, в результате которых органические вещества минерализуются.
Для созревания биологической пленки и медленного фильтра в целом необходимо от 2 сут и более. В. С. Оводов выделяет две фазы созревания медленного фильтра: осветительное созревание, когда фильтр начинает давать светлую воду, и бактерицидное, когда число бактерий в фильтрате снижается до допустимой нормы. Продолжительность осветлительного созревания — от одного до нескольких часов. Для бактерицидного созревания требуется 0,5 ... 2 сут, а в случае свежей фильтрующей загрузки и более.
При медленном фильтровании взвеси в основном (до 90..95%) задерживаются на пленке и в самом верхнем слое фильтра толщиной около 2... 3 см. В глубь песка вследствие небольшой скорости фильтрования и малого размера пор взвесь переносится в небольшом количестве, поэтому накопление их в толще фильтрующего слоя идет очень медленно. В связи с этим при очистке медленных фильтров очищают только верхний слой песка. Часто этот слой просто удаляют, после чего фильтр снова может фильтровать воду. Вследствие малой скорости фильтрования накопление загрязнений в медленном фильтре протекает замедленно. При небольшой мутности воды чистка фильтра необходима через 1 ... 2 месяца.
Схема медленного фильтра показана на рис. 12.23. На дне фильтра устраивают дренаж, на который укладывают поддерживающий слой из гравия с уменьшающейся, крупностью зерен, и поверх него насыпают фильтрующий слой из кварцевого песка.
Для получения хорошего качества фильтрата на протяжении всего периода работы фильтра необходимо поддерживать постоянную скорость фильтрования. Высоту слоя воды над песком принимают равной 1,5 м.

Рис. 12.23. Медленный фильтр конструкции В.С. Оводова
2 — нижний карман; 10 — пористая бетонная плита (дренаж); 3 — песчаный фильтрующий слой; 9 — верхний карман; 7 — трубопровод фильтрованной воды; 6 — механизм привода рыхлителя; 5 — трубопровод, подающий промывную воду к рыхлителю; 5 — трубопровод, подающий в корпус фильтра осветляемую воду; 11, 12 — уровни воды при промывке и фильтровании; 4 — каретка рыхлителя, движущаяся по монорельсу; 13 — трубопровод, подающий промывную воду; 1 — канализационная труба для отвода промывной воды
Дренаж медленного фильтра чаще выполняют из дырчатых бетонных плит, опертых на бетонные столбики, или в виде крытых дрен, выложенных из хорошо обожженного кирпича. Иногда применяют гончарные или керамические трубы (без заделки стыков) или дырчатые асбестоцементные трубы. В фильтрах с площадью до 15 м2 дренаж можно не устраивать; в этом случае для отвода воды служит лоток, заглубленный в бетонное днище, перекрытый кирпичами или плитками. Для устройства дренажа применяют также плитки из пористого бетона без поддерживающих слоев.
Поддерживающие слои из гравия или щебня и крупного песка с уменьшающейся крупностью зерен укладывают на дренаж так, чтобы через верхний слой не выносило песок фильтрующего слоя.
Фильтрующий слой насыпают из чистого промытого кварцевого песка с размером зерен 0,3 ... 1 мм. При механизированной поверхностной промывке фильтра толщину фильтрующего слоя принимают 0,8 м. При ручной очистке фильтра ее увеличивают до 1,2 м. Это позволяет несколько раз подряд очищать фильтр со снятием верхнего загрязненного слоя, не добавляя песка, пока толщина его не уменьшится до 0,8 м. После этого фильтр досыпают промытым песком до прежней отметки. При ручной очистке верхний загрязненный слой песка толщиной около 2 ... 3 см вместе с фильтрующей пленкой снимают лопатами и направляют для перемывки, а фильтр снова пускают в работу. После 10 ... 12 чисток, когда слой песка в фильтре уменьшится до 80 см, в фильтр досыпают свежий перемытый песок, доводя толщину фильтрующего слоя до начальной. После примерно 20 циклов необходимо перемывать весь слой песка.
В последнее время разработаны более совершенные способы очистки медленных фильтров путем промывки верхней части фильтрующего слоя поверхностным током воды с одновременным рыхлением песка струями воды или механическими рыхлителями. В первом случае струи воды, вытекающие из отверстий подвижной трубы с большой скоростью, размывают пленку и верхний слой песка. При этом загрязнения вымываются из песка, транспортируются той же водой по поверхности фильтра и отводятся в сток. Во втором случае рыхление осуществляется механическими граблями. Взмученные загрязнения выносятся током воды, пускаемой небольшим слоем по поверхности фильтра. Расход воды на смыв загрязнений определяют по норме 9 л/с на 1 м ширины фильтра. Продолжительность смыва 10 ... 20 мин.
Фильтроцикл медленного фильтра при очистке со снятием верхнего слоя песка складывается из: фильтрования (около 30 ... 50 сут), очистки (1... 2 сут), созревания (со сбросом первого фильтрата 1 ... 2 сут); всего 32 ...54 сут. При гидравлическом смыве загрязнений и большой мутности воды фильтроцикл медленного фильтра может быть сокращен в десятки раз.
Площадь медленных фильтров с длительным фильтроцик- лом 'Аф (в м2) определяют расчетом по расходу Q и по нормальной скорости фильтрования v„, которую принимают 0,1 ... ... 0,2 м/ч, в зависимости от мутности воды:
(12.74)
Количество фильтров N принимают не менее четырех с учетом того, что один из них может быть отключен для ремонта (или для очистки). При выключении одного фильтра на ремонт остальные работают в форсированном режиме со скоростью фильтрования Аф (в м/ч)
![]()
Скорость фильтрования на медленных фильтрах при форсированном режиме не должна превышать 0,2 ... 0,3 м/ч. В случае невыполнения этого требования либо увеличивают число фильтров, либо уменьшают скорость фильтрования при нормальном режиме. Медленные фильтры при очистке со снятием верхнего слоя песка рекомендуется применять на станциях безреагентной очистки с производительностью с 1000 м3/сут при мутности исходной воды до 50 мг/л. При большей 'мутности сильно сокращается продолжительность рабочего периода, и фильтры приходится часто чистить. При гидравлическом смыве загрязнений пленки (без удаления песка) на медленных фильтрах можно осветлять воду с большой мутностью — до 1500 мг/л. Их можно применять на станциях с любой производительностью. Когда мутность воды в источнике превышает допустимую, необходимо перед медленными фильтрами воду предварительно осветлять в горизонтальных отстойниках или на предвариельных фильтрах (так называемых префильтрах). Префильтры также рекомендуется применять при большом содержании в воде планктона — мельчайших водорослей, развивающихся летом преимущественно в водах озер и водохранилищ. Попадая на медленные фильтры, планктон увеличивает потери напора, а, следовательно, и число чисток фильтров. Префильтры представляют собой крупнозернистые песчаные фильтры с крупностью зерен 1 ... 2 мм и толщиной фильтрующего слоя 0,7 м. Скорость фильтрования воды на префильтрах от 3 до 5 м/ч (в зависимости от мутности). Префильтры очищают путем промывки обратным током воды. Конструкция префильтров во многом сходна с конструкцией скорых фильтров, описанных выше. Предварительное осветление воды в ряде случаев требуется только во время паводка или цветения воды, т. е. в теплое время года. Это позволяет строить префильтры на открытом воздухе без перекрытия, что удешевляет их стоимость. Вместо префильтров для борьбы с планктоном можно применять также микрофильтры. Недостатками медленных фильтров являются их значительная строительная стоимость и большая занимаемая ими площадь (при производительности 2000 м3/сут для фильтров необходима площадь 1 га), что главным образом и послужило причиной для отказа от применения их на крупных водоочистных комплексах. Простота эксплуатации (ввиду отсутствия сооружений для коагулирования взвеси) обусловливает целесообразность их использования при известных условиях на малых установках.
Намывные фильтры
фильтр фильтрование осадок
При очистке маломутных (мутность до 40 мг/л) и малоцветных (цветность до 30°) вод для промышленного и коммунального водоснабжения, для снабжения водой в полевых условиях получил распространение метод, основанный на фильтровании через слой специального фильтрующего порошка, предварительно нанесенного на фильтрующую основу. В качестве фильтрующих перегородок используют плоские и цилиндрические пористые керамические, сетчатые и каркасно навитые элементы. В качестве фильтрующих порошков применяют диатомит, целлюлозу, асбест, бентонит, древесную муку и опилки и др.
Намывные фильтры (рис. 12.24) снижают содержание органических веществ примерно на 50%, дают хорошие результаты по удалению железа, масел, бактерий. Они, как правило, работают по напорной схеме, реже как гравитационные и вакуумные.

Рис. 12.24. Намывной фильтр
1 — распределительный объем фильтра; 2, 8 — подача и отвод воды; 9 — фильтрующие керамические патроны; 4 — бак приготовления фильтрующей суспензии; 6 — камера обработанной воды; 7 — подача промывной воды; 10 — сброс осадка; 3 — насос; 5 — сброс воздуха
Наружная поверхность фильтрующих элементов служит основой, на которой откладывается слой фильтрующего порошка. Такой слой наносится на фильтрующий элемент перед началом работы фильтра. Для этого производится намыв суспензии фильтрующего порошка. Расход порошка при этом составляет 300 ... 400 г/м2 фильтрующей поверхности. На эту операцию затрачивается 3... 5 мин. Равномерный слой порошка удерживается на поверхности фильтрующего элемента за счет разницы давлений в корпусе фильтра и внутри фильтрующего элемента.
Известен и другой режим работы фильтра, при котором для предотвращения образования на поверхности фильтрующего слоя малопроницаемой пленки из отфильтрованных веществ в воду непрерывно или периодически (помимо первоначальной зарядки) вводят небольшие количества фильтрующего порошка порядка 3 ... 10 мг/л. Это значительно удлиняет фильтроцикл. Скорость фильтрования назначается 1 ... 50 м/ч (по отношению к фильтрующей поверхности), продолжительность фильтроцикла 36 ... 60 ч, потери напора 0,15 ... 0,2 МПа, расход воды на промывку 0,5 ... 0,7%, продолжительность промывки 15 мин.
Исследования в области изучения закономерности процесса фильтрования с образованием слоя осадка позволяют утверждать, что этот процесс отличается чрезвычайной сложностью, обусловленной воздействием большого числа разнородных факторов. По своей природе эти факторы можно разделить на макро- и микрофакторы. Макрофакторы (перепад давления, вязкость жидкой фазы, концентрация суспензии) поддаются непосредственному измерению, микрофакторы (структура осадка, пористость, поверхностные явления, степень коагуляции и пептизации и т. д.) не могут быть точно определены и математически описаны.
При расчете намывных фильтров обычно используют уравнение, устанавливающее зависимость между макрофакторами, а для влияния микрофакторов вводятся постоянные, определяемые экспериментально (удельное сопротивление осадка, сопротивление фильтровальной перегородки). Современная теория фильтрования с образованием осадка располагает целым рядом уравнений, предназначенных для технологического расчета промышленных установок. Для правильного выбора существующего расчетного уравнения необходимо четкое определение вида и режима рабочего процесса в каждом отдельном случае.
Вид фильтрования определяется соотношением
(12.75)
где R — общее сопротивление фильтрующей перегородки и слоя, м; V — объем фильтрата, м3; b — показатель степени, зависящий от вида фильтрования (с полным закупориванием пор Ь=2; с постепенным закупориванием пор Ь=3/2; промежуточного вида b= 1; с образованием осадка Ь=0); k—коэффициент пропорциональности.
Уравнение (12.75) показывает, что интенсивность возрастания общего сопротивления по мере увеличения количества фильтрата пропорционально этому сопротивлению в определенной степени, зависящей от режима фильтрования.
Известно, что при осветлении малоконцентрированных суспензий первой стадией процесса является фильтрование с постепенным закупориванием пор фильтрующей перегородки. Эта стадия заканчивается по достижении определенного отношения объема твердых частиц, задержавшихся в порах, к объему самих пор, после чего наступает стадия фильтрования с образованием осадка.
Следует отметить существенное различие в процессах фильтрования с закупориванием пор и с образованием осадка. Как уже отмечалось выше, фильтрование с закупориванием пор сопровождается выделением частиц суспензии внутри капилляров перегородки. Очевидно, что производительность фильтра в этом случае существенно зависит от объема пор, в которых осаждаются частицы. Наиболее распространенным является фильтрование с постепенным закупориванием пор, названным Германсом и Бреде «стандартным». В этом случае при фильтровании частицы твердой фазы проникают внутрь фильтровальной перегородки и откладываются там равномерно по длине капилляров с постепенным уменьшением их радиуса. Исходя из закона Пуазейля с постепенным его преобразованием для стандартного закупорочного фильтрования можно получить уравнение
(12.76)
где К — коэффициент закупорки пор; Т—время фильтрования, ч; V — объем фильтрата, м2; и„ — начальная скорость фильтрования, м/с.
Уравнение (12.76) является основным уравнением фильтрования с постепенным закупориванием пор. В координатах Т—T/V оно представляет собой прямую и может служить для определения постоянных К и »,. С другой стороны, постоянная К характеризует соотношение следующих величин:
(12.77)
где х0—отношение объема осадка к объему фильтрата; I — Длина капилляров, м; г — радиус капилляров, м; N — число капилляров на единице поверхности фильтрования.
Величина К может характеризовать задерживающую способность перегородки, если сравнивать фильтрование различных суспензий с использованием одной и той же перегородки.
Востерс, исследуя законы фильтрования вискозы на двух различных перегородках для одного и того же раствора, получил в одном случае постепенное закупоривание пор, а в другом — полное. В результате он пришел к выводу, что процесс фильтрования следует рассматривать как непрерывную эволюцию одного закона в другой, и в связи с этим предложил общее уравнение закупорочного фильтрования:
(12.78)
где он — скорость фильтрования по истечении времени, м/ч; К\ — константа; С — концентрация частиц суспензии,- кг/м3; ин — начальная скорость фильтрования, м/ч; т, х — показатели степени, характеризующие количество частиц, осевших в капиллярах перегородки.
Уравнение (12.78) дает возможность получить все виды фильтрования в форме зависимости T/V—Т при определенных значениях показателя степени х. В результате интегрирования уравнения (12.78) при х=3/2 получим уравнение фильтрования с закупориванием пор по Востерсу:
12.79)
Сравнивая (12.79) и (12.76) можем отметить, что уравнение Востерса отличается от уравнения Германса коэффициентом засорения:
![]()
Представляет интерес выяснение факторов, влияющих на закупорочное фильтрование. Как следует из уравнений (12.76) и (12.79), влияние различных факторов на процесс сосредоточено в величинах К и f. Из уравнения (12.77) видно, что величина К зависит от концентрации твердой фазы в суспензии, от объема и числа капилляров. Величина f по Востеру аналогична величине К по физическому смыслу, однако наличие в уравнении (12.80) начальной скорости фильтрования делает f зависящей от вязкости жидкой фазы. Таким образом, величины К и f характеризуют зависимость процесса закупорочного фильтрования от структуры перегородки и концентрации суспензии, не отражая его зависимость от давления фильтрования и температуры (вязкости) суспензии. Тем не менее влияние двух •полярных факторов установлено. Более того, установлена четкая обратно пропорциональная зависимость самой константы К от давления фильтрования, т. е. с повышением давления константа К уменьшается, следовательно, увеличивается пропускная способность перегородки. Это увеличение вызвано продавливанием частиц твердой фазы через капилляры и ухудшением качества фильтрата. Другим объяснением увеличения пропускной способности перегородки служит уплотнение задержанных в капиллярах частиц и уменьшение их объема (для сжимаемой твердой фазы). Таким образом, качество фильтрата при повышении перепада давлений будет зависеть от значения перепада, структуры перегородки и свойств частиц твердой фазы.
Процесс рабочего фильтрования с образованием слоя из сжимаемого осадка можно классифицировать как двухмерное фильтрование, так как разделение суспензии на цилиндрическом патроне сопровождается возрастанием наружной поверхности осадка с образованием слоя сжимаемого осадка на несжимаемом основании (керамический патрон).
Основным и наиболее распространенным уравнением, описывающим общие закономерности фильтрования с образованием осадка, является уравнение Рутта—Кармана. В дифференциальной форме уравнение имеет вид
(12.81)
где v — скорость фильтрования, м/с; V' — объем фильтрата, полученного за время Т с единицы поверхности, м3/м2; Т — время фильтрования, с; Ар — перепад давлений при фильтровании; г) — динамическая вязкость фильтрата, Па-с; m — масса твердой фазы, отлагающейся при получении единицы объема фильтрата, кг/м3; гср — среднее удельное сопротивление осадка для всей толщины слоя, м/кг; Яф.п. — сопротивление фильтрующей перегородки, м.
Интегрируя уравнение (12.81) при начальных условиях F=0 и 7=0, можно получить зависимость между объемом фильтрата и продолжительностью фильтроцикла для различных режимов фильтрования.
При наиболее распространенном в промышленности режиме (Ap=const) зависимость между продолжительностью фильтрования и объемом фильтрата определяется уравнением
![]()
Этот режим имеет место при фильтровании на вакуумных и гравитационных фильтрах, фильтрах, работающих под воздушным и газовым давлением. Для режима при u=const зависимость между продолжительностью фильтрования и объемом фильтрата имеет вид
(12.83)
Такой режим на практике встречается редко (при использовании объемных насосов). Зависимость между Т и Ар может 'быть представлена уравнением
![]()
Режим фильтрования при переменных скоростях и разных давлениях имеет место при подаче суспензии центробежными насосами. Закономерность процесса в этом случае не имеет точного математического выражения, так как определяется экспериментальной характеристикой насоса и для расчета фильтров при этом режиме используются приближенные графические методы. Режим фильтрования при постоянной скорости и одновременно при постоянной разнице давлений (у= =const, A/?=const) имеет место при промывке фильтра чистой жидкостью.
Следует отметить, что основное уравнение (12.81), полученное для идеализированных условий с допущением, что гср. и Яф.п. являются постоянными величинами, а осадок рассматривается как пористая среда, оказывающая сопротивление ламинарному потоку жидкости в соответствии с законом Дарси. На практике же все осадки и многие перегородки сжимаемы, а это означает, что гср. и R$.u. не являются постоянными, а зависят от ряда факторов, прежде всего от давлений. Кроме того, сжимаемый осадок представляет собой систему сложных сквозных пор и движение жидкости через него не может быть ламинарным. Расход фильтрата, падение давления, удельное сопротивление осадка являются факторами, тесно связанными с изменением пористости осадка, а пористость является очень сложной характеристикой, так как она включает понятие трения жидкой частицы, механическую передачу сил трения от частицы к частице, направление и форму зерен и т. п. Явление сжимаемости осадка в процессе фильтрования впервые было изучено Руттом и Карманом, а впоследствии Теллером и Грассом. Основные положения их теории сводятся к следующему. Удельное сопротивление бесконечно тонкого слоя осадка возрастает от минимума на границе с суспензией до максимума на границе с перегородкой: гср.=ф(рс—Рж), где Рс, Рж — статическое давление суспензии и жидкости.
Уде