Измеритель напряжённости и градиента магнитного поля
Написание дипломного проекта и последующая его защита является заключительной стадией обучения в средних специальных учебных заведениях. Дипломный проект является обобщающей проверкой всех знаний накопленных за время учебы в техникуме. Он охватывает такие предметы как: экономика, схемотехника ЭВМ, экология, энергосбережение и некоторые другие предметы, характерные для отделения «Электронные вычислительные средства». Темой дипломного проекта является разработка, какого либо электронного устройства, в данном случае – измерителя напряжённости и градиента магнитного поля. Для разработки устройства требуются знания теории, подкрепленной практическим опытом. Разработка устройства включает в себя:
1. Выбор и обоснование элементной базы.
2. Разработка структурной схемы.
3. Разработка принципиальной схемы.
4. Расчет узлов и блоков.
5. Выбор ИМС и радиоэлектронных элементов.
6. Расчет потребляемой мощности.
7. Расчет быстродействия.
Для практического исполнения устройства требуются практические навыки, полученные при прохождении практик:
1. Электромонтажная.
2. Электроизмерительная.
3. Производственно-технологическая.
4. Преддипломная.
Навыки, полученные при прохождении электромонтажной практики (пайка, нанесение печатного монтажа на платы, травление плат) нужны для изготовления печатной платы устройства и припаивания микросхем и радиоэлементов к печатному монтажу.
Навыки, полученные при прохождении электроизмерительной практики нужны для поиска и устранения неисправностей в готовом устройстве.
Навыки, полученные при прохождении производственно-технологической практики, требуются для изготовления и проверки на работоспособность устройства, но с использованием знаний опытных инженеров-электроников, что позволяет сократить затрачиваемое время на изготовление устройства и поиск неисправностей в нем.
Преддипломная практика требуется в основном для сбора и подготовки материалов к дипломному проекту.
После написания и защиты дипломного проекта молодые специалисты могут приступать к трудовой деятельности.
1. Расчетно-проектировочный раздел
1.1 Назначение проектируемого устройства и выбор области его применения
Разрабатываемый мною прибор предназначен для оперативного измерения и контроля величины напряжённости постоянного магнитного поля, а также градиента магнитной индукции, с помощью двух магниторезистивных датчиков типа HMC1022.
Возможные области применения прибора:
1.Прямые измерения напряжённости и градиента магнитной индукции слабых постоянных магнитных полей (сравнимых с магнитным полем Земли).
2.Работа в качестве металлоискателя или металлодетектора при поиске и обнаружении достаточно крупных ферромагнитных объектов (трубопроводов, техники, свалок, кладов, оружия и т. п.).
3.Построение маршрутов прокладки трасс подземных и подводных трубопроводных коммуникаций, приблизительная оценка их состояния.
4.Измерение полей рассеяния постоянных магнитов и магнитных систем при их конструировании, обслуживании и ремонте.
5.Оценка качества размагничивания стальных изделий.
6.Оценка магнитной обстановки.
7.Составление магнитных карт местности и магнитных образов объектов (магнитная паспортизация).
8.Построение различных измерительных установок и комплексов.
Прибор имеет автономное питание - аккумуляторную батарею, подзарядка которой может осуществляться сетевым зарядным устройством , и ручку для переноски. Штанга с датчиками может крепиться к корпусу прибора в четырех различных положениях.
1.2 Разработка структурной схемы проектируемого устройства
В данном разделе нужно представить структурную схему (Приложение 1) разрабатываемого устройства измерения градиента и напряжённости магнитного поля.
Структурной называется схема, которая определяет основные функциональные части изделия и связи между ними. Структурная схема лишь в общих чертах раскрывает назначение устройства и его функциональных частей. Она определяет основные функциональные части изделия, их назначение и взаимосвязи, и служит лишь для общего ознакомления с изделием.
Составные части проектируемого устройства изображаются упрощенно в виде прямоугольников произвольной формы, т. е. с применением условно-графических обозначений. Внутри каждого прямоугольника, функционального узла устройства, указаны наименования.
Устройство измерения напряжённости и градиента магнитного поля можно разбить на следующие функциональные узлы:
-блок питания- подаёт напряжение номиналом +5В, +12 В, +2.5 В;
-аккумуляторная батарея- источник питания +12.6 В 7 А-час;
-блок управления- генерирует сигналы сброса/установки;
-левый и правый датчик- магниторезистивные преобразователи;
-вычитатели- сравнивают данные левого и правого датчиков, на выходе образуется напряжение пропорциональное градиенту магнитного поля;
-вольтметр- измерят напряжение на выходах датчиков и вычитателей, пропорциональное напряжённости и градиенту магнитного поля;

1.3 Разработка и обоснование принципиальной схемы проектируемого устройства
1.3.1 Расчет узлов и блоков проектируемого устройства
Главным элементом схемы является магниторезистивный датчик HMC1022.
Магниторезистивные датчики отличаются высокой чувствительностью и позволяют измерять самые малые изменения магнитного поля. Они применяются в магнитометрии для решения различных задач: определения угла поворота, положения объекта относительно магнитного поля земли, измерения частоты вращения зубчатых колес и др.

Рис.1.3.1.1
Принцип работы магниторезистивных датчиков основан на изменении направления намагниченности внутренних доменов слоя пермаллоя (NiFe) под воздействием внешнего магнитного поля. В зависимости от угла между направлением тока и вектором намагниченности изменяется сопротивление пермаллоевой пленки. Под углом 90° оно минимально, угол 0° соответствует максимальному значению сопротивления.
Конструкция магниторезистивных датчиков Honeywell состоит из четырех пермаллоевых слоев, которые организованы в мостовую схему. Кроме того, на плату датчика добавлены две катушки: SET/RESET и OFFSET. Катушка SET/RESET создает легкую ось, которая необходима для поддержания высокой чувствительности датчика, катушка OFFSET предназначена для компенсации воздействия паразитных магнитных полей (созданных, например, каким-либо ферромагнитным объектом или металлическими предметами).
Датчики позволяют измерять самые слабые магнитные поля (от 30 мкГаусс) с последующим их преобразованием в выходное напряжение. В конструкции датчика могут быть объединены несколько мостовых схем, образуя, таким образом, двух- и трехосевые сенсоры.
К числу преимуществ магниторезистивных датчиков можно отнести:
• отсутствие зависимости от расстояния между магнитом и датчиком;
• широкий диапазон рабочих температур (от –55 до 150°С);
• датчики зависят только от направления поля, а не его интенсивности;
• долгий срок службы, независимость от магнитного дрейфа.
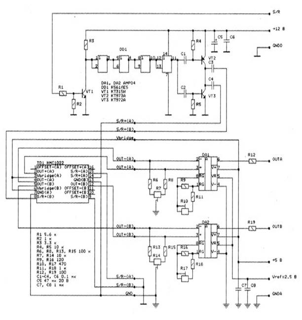
Для усиления выходного сигнала с датчиков производителем рекомендовано использовать аналоговые усилители на микросхемах AMP04 (DA1-DA4).
Для формирования сигналов служит генератор на микросхемах К561ЛЕ5.
Рекомендрванная схема включения датчика HMC1022 и аналогового усилителя AMP04 приведена на рисунке 1.3.1.2

рисунок1.3.1.2
Для установки нулевого сигнала в отсутствии магнитного поля на выходах DA1-DA4 используются цепочки R4R5R6, R7R8R9, R10R11R12,R13R14R15.
R4,R6,R7,R9,R10,R12,R13,R15= 100 кОм
R5,R8,R11,R14= 10 кОм
Коэффициент усиления DA1-DA4 усилителей (соответствующий коэффициент потребления 1В/Гс или 10мВ/Тл) задаётся с помощью резисторов R17,R20,R23,R26
R17,R20,R23,R26=470 Ом
Резисторы на выходах усилителей R29,R30,R31,R32 являются токоограничивающими
R29,R30,R31,R32= 100 Ом
Конденсаторы С19-С22 обеспечивают фильтрацию питания. Их величину выбираем из типовой схемы подключения DD3, DD4
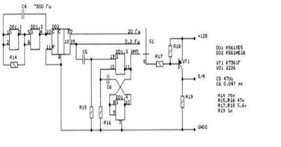
Для формирования сигналов сброса-установки (S/R) служит генератор на микросхемах К561ЛЕ5, К561ИЕ16.
В состав генератора входит RS-тригегер.
RS-тригегеры в общем случае имеют три входа: S-для установки 1, R- для установки нуля и С для приёма тактируемых импульсов. Состояния RS-триггера, соответствующие различным сочетаниям сигналов на его входах R и S, приведены в таблице 1.
Особенности RS- триггеров заключается в том , что при подаче одновременно
На выходы R и S сигнала 1 состояния триггера на выходе становится неопределённым: схема начинает генерировать или вчение воздействия входных сигналов неоднократно переходя из одного состояния в другой. Для нормальной работы триггера необходимо устранить данное сочетание сигналов.
| tn | tn+1 | |||
| R | S | C | Qn +1 | Qn+1 |
0 1 0 1 | 0 0 1 1 | 1 1 1 1 | Qn 0 1 н/о |
1 0 н/о |
Таблица 1
![]()
Состояние выходов триггера QnQnявляющиеся составляющей функции элемента памяти и управляющих входов X1X2…Xm.
Рекомендованная схема включения генератора приведена на рисунке 1.3.1.3

Рисунок 1.3.1.3
Конденсатор С1 выбираем из типовой схемы подключения DD1 обычно имеет емкость 0,022 мкФ.
Рассчитаем времязадающие элементы R, С для генератора DD2. Т.к. требуется импульсы тока длительностью около 1 мксек, то из t=RC получаем следующие номиналы элементов:
R54,R55,R56,R57 = 10 кОм;
С11,C12,C13,C14 = 0,1 мкФ.
резисторы R35-R44,R51,R52
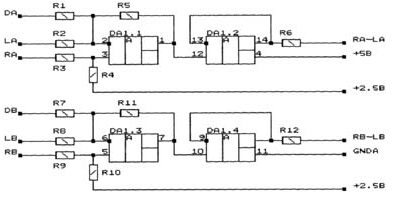
Рекомендованная схема включения вычитателя на базе микросхемы LM324N
Представлена на рисунке 1.3.1.4

Рисунок 1.3.1.4
Из рекомендованной изготовителем схемы подключения аналоговой микросхемы DA5 берём значения резисторов R35-R42,R51,R52.
R35,R38 =1 кОм
R36,R37,R39,R40,R41,R42 = 22 кОм
R51,R52=100 Ом
1.3.2Выбор элементной базы
В настоящее время существует несколько технологий производства интегральных микросхем: транзисторно-транзисторная логика(ТТЛ), транзисторно-транзисторная логика с диодами Шоттки(ТТЛШ), МОП(МДП) и КМОП транзисторная логика, эмиттерно-связанная логика(ЭСЛ), интегральная инжекционная логика(И2Л). Каждая технология имеет свои достоинства и недостатки. Наиболее распространены МДП и ТТЛ микросхемы, опишем их.
Микросхемы МДП транзисторной логики обладают большой помехозащищённостью по сравнения с микросхемами других типов, высокой нагрузочной способностью, высокой степенью интеграции, однако имеют низкое быстродействие. В этих микросхемах используют для питания и управления напряжения одинаковые полярности, что облегчает задачи последовательно соединения элементов. В микросхемах этой логики используется положительный и отрицательный уровни напряжения, что только усложняет работу проектировщиков. Наиболее распространенные серии: К176, К561, КР1561 и КР564.
ТТЛ микросхемы имеют высокое быстродействие, обширную номенклатуру, хорошую помехоустойчивость. Однако они обладают большой потребляемой мощностью. К настоящему времени разработано большое количество модификаций микросхем ТТЛ, связанных с повышением нагрузочной способности, уменьшением задержек распространения сигналов, обеспеченьем возможности объединения выходов микросхем, уменьшением потребляемой мощности, расширением выполняемых функций. Однако самые распространенные серии ТТЛ микросхем: К155, К555, К531, КР1533 и КР1531. Они различаются по многим электрическим параметрам(потребляемая мощность, входные и выходные токи и пр.), однако напряжение питания у них одинаковое(Uи.п.=5В±10%), а входные и выходные логические уровни совместимы. Полная электрическая и конструктивная совместимость однотипных микросхем из разных серий снимает многие проблемы проектирования электрических схем. Микросхемы ТТЛ ещё отличаются тем, что высокому уровню напряжения соответствует питающее напряжение Uи.п., а низкому уровню – нулевой потенциал(потенциал земли, заземленный вход) или отсутствие напряжения(разомкнутая цепь). Микросхемы ТТЛ имеют большой процент выхода, низкую стоимость, обладают широким функциональным набором и удобной для практического использования.
Точно определить какие микросхемы лучше МДП или ТТЛ нельзя: недостатки одной серии отсутствуют в другой и наоборот. А когда стоит вопрос о применении микросхем, в первую очередь обращают внимание на требуемые параметры. Например, когда не нужно такое высокое быстродействие как у микросхем ТТЛ-серии, а необходима минимальная потребляемая мощность, применяют интегральные микросхемы КМОП-серии.
Магниторезистивные датчики серии HMC1022 отличаются высокой чувствительностью и позволяют измерять самые малые изменения магнитного поля. Они применяются в магнитометрии для решения различных задач: определения угла поворота, положения объекта относительно магнитного поля земли, измерения частоты вращения зубчатых колес и др.
Принцип работы магниторезистивных датчиков основан на изменении направления намагниченности внутренних доменов слоя пермаллоя (NiFe) под воздействием внешнего магнитного поля. В зависимости от угла между направлением тока и вектором намагниченности изменяется сопротивление пермаллоевой пленки. Под углом 90° оно минимально, угол 0° соответствует максимальному значению сопротивления.
Конструкция магниторезистивных датчиков Honeywell состоит из четырех пермаллоевых слоев, которые организованы в мостовую схему. Кроме того, на плату датчика добавлены две катушки: SET/RESET и OFFSET. Катушка SET/RESET создает легкую ось, которая необходима для поддержания высокой чувствительности датчика, катушка OFFSET предназначена для компенсации воздействия паразитных магнитных полей (созданных, например, каким-либо ферромагнитным объектом или металлическими предметами).
Датчики позволяют измерять самые слабые магнитные поля (от 30 мкГаусс) с последующим их преобразованием в выходное напряжение. В конструкции датчика могут быть объединены несколько мостовых схем, образуя, таким образом, двух- и трехосевые сенсоры.
К числу преимуществ магниторезистивных датчиков можно отнести:
• отсутствие зависимости от расстояния между магнитом и датчиком;
• широкий диапазон рабочих температур (от –55 до 150°С);
• датчики зависят только от направления поля, а не его интенсивности;
• долгий срок службы, независимость от магнитного дрейфа.
Микросхема К561ИЕ16 содержит два независимых 4-разрядных двоичных счётчиков с параллельным выходом. Для повышения быстродействия в ИС применён параллельный перенос во все разряды. Подача счётных импульсов может производится либо в положительной полярности (высоким уровнем), либо в отрицательной полярности (низким уровнем).
К561ИЕ16 представляет из себя вычитающий счетчик - делитель, который может быть запрограммирован чтобы делить входную частоту на любое число от 3 до 15999. Выходной сигнал является импульсом с шириной равной периоду тактовой частоты, который повторяется с частотой в "N" раз меньше входной. Счетчик предустанавливается 16-ю входными сигналами.
Три входа Ka, Kb, Kc определяют модуль деления первой и последней секций счетчика в соответствии с таблицей истинности. Каждый раз, когда первая (самая быстрая) счетная секция проходит один цикл, она уменьшает на 1 число загруженное в трехдекадную промежуточную ступень и в последней счетной секции, которая состоит из триггеров не нуждающихся в работе первой секции. Например, в режиме 2 в первой счетной секции нужен только один триггер. Поэтому последняя счетная секция имеет три триггера, которые могут быть предустановлены в значение до 7-ми в позиции "тысячи". Если для первой секции желательно установить значение 10 то Ka, Kb, Kc устанавливаются в значения 1, 1, 0 и входы 1-4 используются чтобы установить первую счетную секцию и не могут быть использованы для загрузки последней секции. Промежуточная ступень счетчика состоит из трех десятичных счетчиков, устанавливаемых входами 5-16.
Входы выбора режима устанавливают максимальное значение 9999 (когда первая счетная секция делит на 5 или 10) или 15999 (когда первая счетная секция делит на 8, 4 или 2).
Три декады промежуточного счетчика могут быть установлены в двоичное значение 15, а не в десятичное 9 и со своим весом (1, 10, 100) умножается на значение MODE. Например, для MODE=8, числа с которых может начать считать счетчик могут быть следующими: