Бутадиен-стирольные каучуки, получаемые в растворе и эмульсии
ВведениеБутадиен-стирольные каучуки (дивинил-стирольные каучуки, БСК, СКС, СКМС, ДССК, америпол, интол, карифлекс, крилен, нипол, плайофлекс, SBR, синпол, солпрен, стереон, тьюфден, филпрен, юниден) – синтетические каучуки, продукты сополимеризации бутадиена (I) и стирола (II) общей формулы:

Бутадиен-стирольный каучук, выпускается в широком ассортименте и большом объеме, что объясняется относительной доступностью исходных мономеров (бутадиена и стирола), высокой однородностью свойств и хорошим качеством получаемого полимера, а также освоенной технологией производства.
Мощности производства Б.-с. к. составляют около 50% всех мощностей по синтетическому каучуку, их ежегодное производство в капиталистических странах составляет 2–2,5 млн. т.
Основная масса БСК получается эмульсионной сополимеризацией бутадиена стирола.
В зависимости от условий полимеризации и состава применяемых компонентов выпускают бутадиен-стирольные каучуки, различающиеся по составу и свойствам.
Распределение звеньев бутадиена и стирола в макромолекуле полимера – нерегулярное, статистическое.
Каучуки выпускают с содержанием связанного стирола 10, 30 или 50%.
Важным этапом в развитии промышленности синтетических каучуков явилась организация производства бутадиен-стирольных каучуков, получаемых полимеризацией в водных эмульсиях по радикальному механизму. Эмульсионные бутадиен-стирольные каучуки и в настоящее время являются наиболее распространенными и дешевыми, они выпускаются на пяти заводах: в Воронеже, Стерлитамаке, Тольятти, Омске и Красноярске (1).
Эмульсионную полимеризацию проводят при высокой (50°С – «горячая» полимеризация) и при пониженной (5°С – «холодная» полимеризация) температуре, получая при этом, соответственно, «горячие каучуки» и «холодные каучуки» (2).
Снижение температуры полимеризации приводит к уменьшению содержания в каучуке низкомолекулярных фракций, уменьшению степени разветвленности и увеличению регулярности структуры полимера, что, в целом, приводит к улучшению качества полимера.
Можно получить полимер заданной средней молекулярной массы, которую регулируют в процессе полимеризации введением регуляторов, осуществляющих передачу цепи. С увеличением содержания регуляторов молекулярная масса полимера понижается.
В качестве эмульгаторов, необходимых для получения устойчивых эмульсий мономеров, а также готовых продуктов полимеризации – латексов, применяют натриевые или калиевые мыла синтетических жирных кислот (парафинаты), диспропорционированной или гидрированной канифоли, а также соли сульфокислот или алкилсульфонатов (3).
Канифоль подвергают специальной обработке – диспропорционированию при 230–250 °С в присутствии катализатора – палладия (2).
При выделении каучука коагуляцией латекса растворами хлорида натрия и серной кислоты часть эмульгаторов в виде свободных жирных или смоляных кислот остается в каучуке. В латекс вводят противостарители, которые при коагуляции также переходят в каучук.
Эмульсионные бутадиен-стирольные каучуки обозначаются СКС, а бутадиен-метилстирольные-СКМС. Цифры в обозначении марки каучука отражают содержание стирола (в масс. ч.) в 100 масс. ч. полимера. Буква А указывает на низкотемпературную полимеризацию. Буква Р обозначает, что полимеризация проводилась в присутствии регуляторов полимеризации. Буквы П, К и С указывают на применявшиеся в процессе полимеризации эмульгаторы – соответственно парафинаты, соли диспропорционированной или гидрированной канифоли и алкилсульфонаты. Буква Н указывает на то, что полимер заправлен неокрашивающим противостарителем (4).
Буква Д в марке каучука обозначает, что он предназначен для производства изделий с повышенными диэлектрическими свойствами и содержит очень незначительное количество водорастворимых компонентов за счет коагуляции латекса в присутствии солей алюминия.
Получены бутадиен-стирольные каучуки методом растворной полимеризации в присутствии литийорганических соединений. При добавках полярных соединений в цепи наблюдается статистическое распределение звеньев бутадиена и стирола. Структура таких сополимеров будет существенно отличаться от структуры эмульсионных каучуков. Уменьшается число звеньев бутадиена, присоединенных в положении 1,2 (до 10%) и транс – 1,4. но увеличивается содержание звеньев со структурой цис – 1,4 (до 40%). Растворные бутадиен-стирольные каучуки обозначаются ДССК и цифрами указывают содержание присоединенного стирола.
Содержание полимера в эмульсионных каучуках составляет около 92–95%, а в растворных – около 98%.
В зависимости от условий получения средняя молекулярная масса эмульсионных каучуков колеблется от 200 до 400 тыс. (4) при широком ММР и достаточно большой разветвленности цепей. Растворные каучуки имеют очень узкое ММР.
Бутадиен-стирольные каучуки, получаемые полимеризацией в растворе
При сополимеризации бутадиена со стиролом в полярном растворителе на литийорганических катализаторах или в присутствии добавок, сближающих активность мономеров, образуются статистические сополимеры, близкие по структуре и свойствам к эмульсионным аналогам. Представителем каучуков этого типа является ДССК-25, образующийся при сополимеризации 75% (масс.) бутадиена и 25% (масс.) стирола:
нерегулярный сополимер
При полимеризации в неполярном углеводородном растворителе и последовательной подаче мономеров получаются блоксополимеры типа полистирол-полибутадиен-полистирол, в частности ДСТ-30, обладающий свойствами термоэластопласта:

Аналогичным методом производят бутадиеновые каучуки СКД-Л литиевой полимеризации, отличающиеся от каучуков типа СКД нерегулярной структурой и высокой морозостойкостью.
Производство ДССК-25
Технологическое оформление производства ДССК-25 во многом аналогично процессу получения каучуков типа СКИ-3 и СКД. Сополимеризация осуществляется в батарее полимеризаторов (рис. 1). Шихта готовится смешением очищенных и осушенных стирола, бутадиена и смешанного растворителя, состоящего из циклогексана и гексановой фракции в соотношении 75: 25. Состав шихты, ч. (масс):
![]()
Компоненты шихты подаются на смешение в диафрагмовый смеситель 8 из мерников 1–4, а затем направляются на тонкую химическую очистку от микропримесей в аппарат с мешалкой и рубашкой 9, куда из мерников 5 и 6 подаются растворы литийорганических соединений в гексановой фракции. Время титрования примесей 15–20 мин, температура не должна превышать 25 °С. О степени очистки судят по окраске шихты, проходящей через смотровой фонарь 10. Слабо-коричневый цвет шихты свидетельствует об отсутствии микропримесей. Шихта на полимеризацию подается дозировочным насосом 11. Перед полимеризатором она смешивается с раствором катализатора, который готовится смешением растворов литийорганического соединения и полярной добавки, сближающей константы сополимеризации бутадиена и стирола в гексановой фракции.

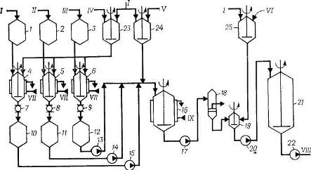
Рис. 1. Схема полимеризации при получении ДССК-25 (4):
1, 2, 3, 4, 5, 6, 7, 14 – мерники; 8 – диафрагмовый смеситель, 9 – титратор, 10 – смотровой фонарь; 11 – дозировочный насос, 121 – 123 – полимеризаторы; 13 – фильтр, 15, 18 – насосы; 16 – интенсивный смеситель; 17 – усреднитель.
I– стирол; II– бутадиен; III– циклогексан; IV– гексановая фракция; V– дилитий-полидивинил; VI– бутилитий; VII– бутилат калия; VIII– вода; IX– стабилизатор; X– рассол; XI– полимеризат на дегазацию.
Сополимеризация происходит в батарее, состоящей из трех стандартных полимеризаторов (аппараты 12) объемом 20 м3 при последовательной непрерывной подаче шихты снизу и выводе полимеризата из верха аппарата. В полимеризаторах поддерживается температура 50–80 °С, при этом на выходе из последнего аппарата достигается практически полная конверсия. Общее время полимеризации составляет 5–6 ч. Теплота, выделяющаяся при полимеризации, отводится промышленной циркуляционной водой, подаваемой в рубашки аппаратов 12. Полимеризат через фильтр 13, где отделяются нерастворимый в углеводородах полимер, подается в интенсивный смеситель 16 на смешение с 20%-ной водной дисперсией стабилизатора. При необходимости получения масло- или саженаполненного каучука в раствор каучука на стадии дезактивации катализатора вводят наполнители – углеводородное масло или технический углерод.
Дисперсия стабилизатора готовится в аппарате 14 и дозируется на смешение с полимеризатом насосом 15. Заправленный стабилизатором полимеризат после усреднения в аппарате 17 насосом 18 откачивается на водную дегазацию, которая осуществляется по обычным схемам при температуре 100–130 °С и давлении 0,15–0,30 МПа. Дальнейшая переработка полимеризата, сушка и упаковка каучука проводятся по схемам, описанным при получении СКИ-3. По аналогичной схеме осуществляется получение каучука СКД-Л.
Производство ДСТ-30
Бутадиен-стирольный тройной блоксополимер ДСТ-30 получается периодическим способом в стандартных полимеризаторах объемом 20 м3. Технологический процесс включает следующие стадии: химическая очистка компонентов шихты; получение блоксополимера; стабилизация; дегазация; гранулирование и упаковка каучука.
Для дезактивации примесей, реагирующих с катализатором, растворитель, стирол и бутадиен из мерников 1, 2 и 3 (рис. 2) подаются на титрование раствором литийорганических соединений в аппараты 4, 5 и 6, снабженные мешалками и рубашками для подачи рассола. Растворы литийорганических соединений готовятся в аппаратах с мешалками 23 и 24 разбавлением концентрированных продуктов растворителем, очищенным от примесей и осушенным, по обычным схемам. В качестве растворителя при получении ДСТ-30 используют толуол или смешанный циклогексан-гексановый растворитель.

Рис. 2. Схема подготовки исходных продуктов и полимеризации при получении ДСТ-30 (4):
1, 2, 3, 10, 11, 12 – меринки; 4,5,6 – титраторы; 7, 8, 9 – смотровые фонари; 13, 14, 15. 17, 20, 22 – насосы; 16 – полимеризатор; 18 – фильтр; 19 – интенсивный смеситель; 21 – усреднитель; 23, 24 – аппараты для приготовления катализатора; 25 – аппарат для приготовления стабилизатора.
I – толуол; II – стирол; III – бутадиен; IV – дилитийполидивинил; V – бутиллитий; VI – стабилизатор; VII – рассол; VIII – полимеризат на выделение; IX – вода.
Оттитрованные до слабо-коричневой окраски компоненты шихты через соответствующие смотровые фонари сливаются в мерники 10, 11 и 12, откуда насосами 13, 14 и 15 дозируются в полимеризатор 16 в такой последовательности: вначале из мерника 10 насосом 15 подается рассчитанное количество растворителя, затем из мерника 11 насосом 14 загружается половина стирола, после чего из мерника 24 – необходимое количество раствора катализатора. Состав шихты, ч. (масс) (4):
| Стирол | 6 |
| Бутадиен | 14 |
| Растворитель | 80 |
Подобные работы: