Программируемый таймер установки для подводного вытяжения позвоночника
Введение
Заболевания позвоночника, среди которых основными являются остеохондроз и радикулит, являются широко распространенными у населения различного возраста. Высокие темпы урбанизации общества, стрессы, гипокинезия и низкая иммунологическая резистентность организма обусловливают тенденцию раннего начала и малозаметного прогрессирования болезней позвоночника. При несвоевременном и неграмотном лечении они быстро переходят в хронические и могут привести к острому болевому синдрому, существенному ограничению подвижности и явиться предпосылкой последующих морфологических изменений позвонков. Несмотря на наличие современных методов лекарственной терапии заболеваний позвоночника, появившихся в последние годы, восстановление его функции остается сложной задачей для неврологов. Это связано, в первую очередь, с необходимостью улучшения подвижности и микро циркуляции спинномозговых сегментов, что является предпосылкой надежного восстановления позвоночника. В данной работе рассматривается метод подводного вытяжения позвоночника с применением программируемого таймера и системы управления тракционной установкой. Особое внимание уделяется разработке программируемого таймера, как составной части системы управления вцелом.
1 Анализ существующих устройств и методов тракционной терапии
1.1 Медицинские аспекты проведения процедуры вытяжения позвоночника
Заболевания периферической нервной системы с временной утратой трудоспособности занимают одно из первых мест в общей структуре неврологических заболеваний. Одним из самых распространённых заболеваний этой системы является дегенеративное поражение позвоночника с неврологическими проявлениями, поражающее людей в наиболее трудоспособном возрасте(2).
Остеохондроз позвоночника – это хроническое системное заболевание организма, проявляющееся дегенеративно-дистрофическими нарушениями в соединительной ткани межпозвонкового диска.При дегенеративном процессе усиливается ферментативный распад (в частности, протеино-полисахаридов) в соединительной ткани на фоне нейрогуморальных нарушений. Гипоксические факторы развиваются одновременно, и в поражённом сегменте, и в соответствующем дерматоме. Нарушается кислотно – щелочное состояние и развивается ацидоз. Важное значение придают структуре гликозаминогликанов, от которых зависит прочность и эластичность межпозвонкового диска. Изучение роли ауто-иммунных реакций и патогенеза остеохондроза выявила наличие у этой группы больнах аутоаллергических реакций, приводящих к возникновению рецидивов, а также, к развитию реактивного воспалительного процесса в соединительно-тканных образованиях, окружающих изменённый диск. Обнаружено естественное старение межпозвонкового диска, наблюдающееся у здоровых лиц. К возрастным изменениям относят фибротизацию пульпозного ядра и гиалинизацию волокон фиброзного кольца, денатурацию коллагеновых волокон и их распад. Следствием этих дегенеративно-дистрофических изменений является потеря элластичности и прочности межпозвонкового диска и снижение его устойчивости к травмирующим факторам.
Основными механизмами возникновения клинических синдромов являются протрузии или проляпсы межпозвонковых дисков, гиппертрофия жёлтой связки, реактивное воспаление в эпидуральной клетчатки, стаз в венах корешков, и , наконец, нестабильность позвоночника.
При травме, инфекции, и действии ряда других эндогенных и экзогенных факторах возникает повреждение фиброзного кольца, чаще в его задней части, где оно тоньше, а задняя продольная связка прикреплена к телам позвонков значительно слабее чем передняя.(3)
Различают три степени патологического процесса в дисках:
1. Смещение пульпозного ядра кзади и выпячивание его в позвоночный канал с фиброзным кольцом;
2. Разрыв фиброзного кольца и частичное выхождение пульпозного ядра из межпозвонкового промежутка;
3. Утолщение жёлтой связки; диск при этом спаян с корешком и эпитдуральной клетчаткой.
Наиболее частое повреждение дисков поясничного отдела объясняется анатомо-физиологическими особенностями этой области: большой нагрузкой на эту часть позвоночника, подвижностью, косым положением суставов поясничных позвонков, узостью между l(4) – l(5) и l(5) – l (1) позвонками и массивностью корешков.
Принимая во внимание патогенетическую сложность и многообразие неврологических проявлений, необходимо при постановке диагноза учитывать патогенез заболевания ( остеохондроз, выбухание, грыжа диска, ишемия и т.д. ), течение, стадию заболевания и выраженность болевого синдрома. Согласно классификации проблемной комиссии «Заболевания периферической нервной системой», различают :
1. Рефлекторные синдромы.
· Люмбаго – прострел, острые боли в пояснице.
· Люмбалгию – умеренно выраженные боли в поясничной области, появляющиеся при стоянии, поворотах, сгибании.
· Люмбоишиалгию – боли в пояснице и по задней поверхности ноги постоянные, периодически обостряющиеся, с мышечно-тоническими, вегетативно-сосудистыми и нейро-дистрофическими нарушениями (синдромы: грушевидной мышцы, кокцигодинии и т.д.
2. Корешковые синдромы – боли в пояснице и ноге в соответствии с зоной поражённого корешка или нескольких корешков. Объективно отмечается изменение конфигурации позвоночника (сколиоз, кифоз, уплощение поясничного лордоза), напряжение длинных мышц спины, выраженные в различной степени симптомы натяжения (Ласега, Вассермана, Мацкевича и др.), нарушение преимущественно ахилловых рефлексов, понижение поверхностной болевой чувствительности в зоне иннервации поражённых корешков. При поражении пятого поясничного корешка: боль в ягодичной области, наружной поверхности бедра, голени , стопы, с нарушением чувствительности в той же зоне, повышение (или понижение) коленного и ахиллова рефлексов, похудание мышц голени, слабость первого пальца. При поражении первого крестцового корешка: боль и расстройство кожной чувствительности по задне-наружной поверхности бедра, голени, наружному краю стопы, снижение или исчезновение ахиллова рефлекса, снижение силы мышц сгибателей пальцев (особенно первого), атрофия ягодичной мышци. Сравнительно реже встречается поражение четвёртого поясничного корешка, которое наблюдается при изменениях третьего поясничного диска: боль в паховой области, передне-наружной поверхности бедра и по втнутренней поверхности голени. В этой же области нарушена кожная чувствительность. Выявляется расстройство коленного рефлекса, снижение мышечного тонуса вплоть до атрофии четырёхглавой мышци бедра. Чаще встречается сочетание поражения нескольких корешков или преимущественно одного спинального корешка.
3. Сосудистые корешково-спинальные синдромы. Радикуломиелоишемия, миелоишемия (артериальная или венозная, стойкая, преходящая)
По степени выраженности различают слабовыраженный, умеренно и резковыраженные болевые синдромы. Течение заболевания может быть прогрессирующем, стационарным, рецидивирующим, регрессирующим. В случае ремиттирующего течения нужно учитывать стадию процесса: обострение, обратное развитие (или подострое), неполная ремиссия, ремиссия. Стадия течения заболевания отражает тяжесть болезни в данный момент.
Острая стадия заболевания характеризуется сильнейшими болями, резкими симптомами натяжения; больной не в состоянии себя обслужить. В этой стадии бальнеофакторы не применяют.
При подострой стадии остаются интенсивными боли, значительные ограничения объёма движения в поясничной области, вынужденное положение тела, симптомы натяжения выражены несколько меньше чем в стадии обострения, больной может встать с постели, но хотьба затруднена из-за усиления болей, работу выполнять не может. Стадия неполной ремиссии – боли умеренные, иногда непостоянные, нерезкие симптомы натяжения, ограничения объёма движения в поясничной области может быть значительным, сохраняется вынужденная анталгическая поза, больной может себя обслужить; трудоспособность ограничена, особенно у лиц физического труда.
Стадия ремиссии характеризуется нерезкими периодически возникающими болями, отсутствием симптомов натяжения, вынужденным положением корпуса и небольшим ограничением объёма движения в поясничной области, трудоспособность не ограничена.
Сложность патогенеза и разнообразие неврологических проявлений поясничного остеохондроза предполагают комплексный метод лечения больных с включением ряда ортопедических мероприятий, в том числе вытяжение позвоночника.
Вытяжение приводит к увеличению межпозвонковых пространств, разгружает поражённый диск, обеспечивает постепенное вправление грыжи, ликвидирует подвывихи межпозвонковых суставов, приводит к декомпрессии нервных структур, улучшает условия кровообращение, уменьшает отёк, ликвидирует реактивные явления в тканях, прекращает нагрузку на ось позвоночника, создаёт условия для рубцевания трещин и разрывов фиброзного кольца.
Подводное вытяжение позвоночника имеет свои преимущества, так как к механическому вытяжению позвоночника присоединяется влияние тёплой водной среды, способствующей снижению мышечного тонуса, релаксации тканей и уменьшение интенсивности болевого синдрома. Тёплая вода блокирует поток патологических импульсов, ликвидирует временные связи, патологический характер которых обусловлен рефлекторным механизмом (парабиотическое состояние тканей, ангеоспазм, венозный стаз)
Эффект от вытяжения большой. Тракция помогает больным с дископатией, которые исчерпали все виды консервативного лечения.
'Вертикальное подводное вытяжение позвоночника, предложенное К. Моллем (1953), широко применяют как в виде самостоятельного метода, так и в сочетании с физическими факторами. Его также проводят в минеральных водах различного химического состава. Учитывая недостаточную эффективность вытяжения в пресной воде, что связано, по-видимому, с ее малой релаксирующей способностью.
Разработанный нами метод сочетанного воздействия на мышечно-суставной аппарат вытяжением и душем-массажем в оптимальном режиме приводит к улучшению периферического кровообращения (по данным термометрических исследований и реовазографических). Наблюдается нормализация функционального состояния нервно-мышечного аппарата, о чем свидетельствует увеличение биоэлектрической активности мышц пораженной ноги (по показателям электромиографии) и изменение как пластического тонуса — показателя остроты патологического процесса, так и контрактильного тонуса — показателя мышечной силы.
Улучшение периферического кровообращения, нормализация измененного функционального состояния мышц обеспечивают максимум их релаксации и связанный с ней эффект растяжения, декомпрессию нервно-сосудистых образований и высокий терапевтический результат.(1)
Разработана лечебная методика подводного вертикального вытяжения позвоночника с гидромассажем длинных мышц спины поясничной области. Установлен оптимальный режим температуры воды и давления гидромассажа. Сочетанное применение подводного гидромассажа с вертикальным вытяжением в оптимальной экспозиции повышает эффективность лечения.
Вытяжение проводят в бассейне глубиной не менее 2 м с пресной водой, можно проводить в контрастных ваннах. (Подробнее о методах вытяжения позвоночника см. в п. 1.2.)
В устройстве для проведения подводного вертикального вытяжения позвоночника, расположенного на стене бассейна и состоящего из рамы, подлокотников и опор для ног, вмонтированы вертикальные трубки, шарнирно соединенные с рамой, что позволяет перемещать их по высоте, расстоянию от тела больного, а также изменять угол наклона струн. В трубках просверлены сопловые отверстия диаметром 2 мл на расстоянии 3 см друг от друга в количестве 20.
Больного укрепляют в устройстве для вытяжения с помощью матерчатых корсетов, одеваемых на грудную клетку и область таза, последний из которых тросами через блоки соединен с аппаратом для вытяжения позвоночника. Предплечья больного упираются на подлокотники. С помощью рукоятки производят перемещение трубок так, чтобы сопловые их отверстия оказались расположенными параллельно разгибателям туловища поясничной области на расстоянии 2—3 см. Необходимое давление для проведения Душа-массажа создастся с помощью аппарата «Тангентер», через который поступает горячая вода температуры 45—50°С из водопроводной сети.
Подводное вертикальное вытяжение позвоночника проводят в пресной воде с температурой 36—37°С. Вытяжение начинают с небольшой нагрузки — 5 кг, которую при хорошей переносимости больного при последующих процедурах увеличивают па 2,5—5 кг и повторяют каждую величину нагрузки ' 2—3 раза, доводя к концу лечения до 20—25 кг.
Скорость нарастания нагрузки и максимальная ее величина зависят от клинических особенностей заболевания, выраженности болевого синдрома и статико-динамических нарушений.
При подострой стадии заболевания с умеренно выраженным и выраженным болевым синдромом увеличение нагрузки проводят более постепенно, прибавляют не более чем 2—2,5 кг и ограничивают максимальную величину нагрузки 15—20 килограммами.
При слабо выраженном болевом синдроме величину нагрузки можно увеличивать на 5 кг через каждые 3 процедуры н доводить ее до 25 кг. Аналогичным образом проводят вытяжение больным с выраженными изменениями конфигурации позвоночника (сколиоз, кифоз, кифосколиоз), но при слабо выраженном болевом синдроме.
Женщинам назначают меньшую величину нагрузки (15— 20 кг) по сравнению с мужчинами (20—25 кг).
В случае усиления болевого синдрома в процессе лечения величину нагрузки снижают и вновь увеличивают после уменьшения боли.
При появлении парестезии, онемения, боли в пораженной конечности в момент проведения процедуры лечение вытяжением прерывают.
Эффект от лечения наступает после 6—8-й процедуры и отчётливо проявляется к 10—12-й, после чего целесообразно снижать величину нагрузки до исходной величины.
В течение вытяжения больному одновременно проводят душ-массаж поясничной области водой температуры 45—50°С, под давлением струи воды, начиная от 0,5, и доводят до 1,5—2 атм. Продолжительность процедуры 15 мин. Лечение проводят через день или два дня подряд с последующим днем перерыва, на курс лечения 14—16 процедур.
Сразу после вытяжения для иммобилизации позвоночника больной одевает корсет (или пояс штангиста) или бинтуют его 5—10 метрами льняного полотна (шириной до 50 см), после чего больной отдыхает в горизонтальном положении не менее часа. На протяжении всего курса лечения, а затем после него в течение 1,5—2 месяцев больному рекомендуют спать на жесткой постели (па щите, подложенном под поролоновый или ватный матрац) и носить корсет. Корсет или пояс иммобилизирует позвоночник, снижает нагрузку на диски и корешки, фиксирует его в «растянутом» положении.
При появлении рецидива заболевания среди прочих мероприятий, направленных на восстановление здоровья, необходимо рекомендовать ношение пояса-корсета.
Указанный метод лечения можно назначить в стационарных и амбулаторных условиях. В период лечения необходимо исключить большую физическую нагрузку, резкие движения, охлаждение и др.
Метод подводного вытяжения позвоночника должен являться частью комплексного лечения, включающего методы аппаратной терапии, лечебной гимнастики и массажа. При выраженном болевом синдроме вытяжение следует начинать после нескольких физико-терапевтических процедур (УЗ, СМТ, УФО), которые обеспечивают уменьшение болевого синдрома.
Показаниями к проведению процедуры вытяжения позвоночника являются следующие болезни: люмбалгия, люмбоишиалгия, радикулярные синдромы, обусловленные дегенеративным процессом в межпозпонковых дисках (выбуханием диска) в стадии обратного развития и стадии неполной ремиссии со статико-динамическими нарушениями (ограничение объема движений в поясничном отделе позвоночника, сколиоз, кифосколиоз, напряжение длинных мышц спины, уплощение лордоза и т. д.), со слабо н умеренно выраженным болевым синдромом.
Противопоказана процедура вытяжения позвоночника при грыже межпозвонкового диска, сосудистых корешково-спинальных синдромах (радикуломиелоишемия, миелоишемия), воспалительных спинальных синдромах (арахноидит, рубцово-спаечный эпидурит). Острая (обострение) стадия с выраженным и резко выраженным болевым синдромом. Сопутствующие заболевания брюшной полости: холецистит, язвенная болезнь желудка и двенадцатиперстной кишки, почечно- и желчно-каменная болезнь, опущение почек, рубцовые процессы после операций на органах брюшной полости. Специальные противопоказания к применению водолечения.
1.2 Техника проведения процедуры и методики вытяжения позвоночника в воде
Подводное вертикальное вытяжение позвоночника (5). Эту процедуру проводят в специальном бассейне или другой емкости. Матерчатый пояс с грузом вначале 2-5 кг надевают на тазовую область больного. Опираясь в бассейне на подлокотники и головодержатель, он пребывает в нем в течение 20 - 40 мин. Груз постепенно индивидуально увеличивают до 25-35 кг. На курс лечения до 15 процедур.
Вытяжение на горизонтальной плоскости по В. А. Лисунову (рисунок 1.1). Головной конец тракционного щита крепят к головному борту ванны, а ножной остается незакрепленным, что позволяет значительно изменять угол наклона щита. При необходимости вытяжения поясничного отдела позпоночника больного укладывают на щит. На нижнюю часть его грудной клетки накладывают лиф из прочной ткани. Лямки лифа припязыпают к скобам у головного конца щита. На таз больного накладывают полукорсет. Пода не должна покрывать грудь больного. К лямкам полукорсета с помощью металлических тросиков, переброшенных через систему блоков, за бортом ванны подпешива-ют груз. Вытяжение начинают с груза 5 кг, затем п течение 4-5 мин груз увеличивают до 10-15 кг. В конце процедуры фуз уменьшают постепенно до 0. При последующих воздействиях силу тяги увеличивают на 5 кг и к 4 - 5-й процедуре доводят до 25 - 30 кг. Продолжительность процедуры 20 - 40 мин, затем отдых на горизонтальной или с приподнятым головным концом кушетке 1-1,5 ч. На курс лечения 10-12 процедур.
При необходимости вытяжения шейного отдела позвоночника голову больного фиксируют петлей Глиссона. При этом применяют меньший груз и уменьшают длительность процедуры. При первой процедуре используют груз 5 кг, в последующем с каждой процедурой его увеличивают и доводят до 12-15 кг. Продолжительность процедуры вначале 8-10 мин, затем-до 12-15 мин. На курс лечения до 10- 12 процедур.
Вытяжение (провисание) под влиянием собственного веса тела по В.Б.Киселеву (рисунок 1.2). Осуществляется путем фиксации плечевого пояса больного при помощи кронштейна, укрепленного на борту головного конца ванны. Ноги в области голеностопных суставов с помощью манжет и бинта фиксируют у противоположного торца ванны. Средняя часть туловища в таких условиях провисает, обуславливая растяжение в поясничном отделе позвоночника. При наличии болей используют щадящую методику (через день сначала по 5 мин, затем по 10 мин). На курс лечения 10-20 процедур.
Вытяжение позвоночника по Пушкарёвой-Воздвиженской. Сочетает в себе элементы провисания и дозированной нагрузки в воде ванны. Происходит растяжение поясничного отдела позвоночника в противоположных направлениях с помощью двух корсетов из плотной ткани, наложенных на грудной отдел и область таза. Процедуру проводят в ванне размером 200х65х70 см.
Нагрузку осуществляют с помощью специального автоматического гидравлического аппарата, обеспечивающего постепенное нарастание и сброс нагрузки. Вытяжение начинают с нагрузки 10 кг (2-3 процедуры), постепенно груз увеличивают на 2 - 5 кг.
Вытяжение по данной методике проводят не только в пресной воде, но и в минеральных водах, отпуская первые 1-2 ванны без вытяжения (входные ванны). Различный тепловой эффект разной по физико-химическому составу воды ванн, а также неоднозначная релаксация мышц в них требуют разной нагрузки при их проведении. Вытяжение позвоночника в сульфидных ваннах проводят при концентрации сероводорода в воде 3 - 4,5 ммоль/л (100-150 мг/л) и температуре 36-37 "С. Продолжительность ванны 10-15 мин, нагрузка от 10 до 30 кг. Проводят процедуры 3-4 рада в неделю; на курс лечения 12-14 процедур.
Вытяжение позвоночника в радоновых ваннах проводят при содержании радона в воде 1,5-4,5 ммоль/л (80-120 нКи/л) и температуре воды 36-37 "С. Продолжительность ванны 15-20 мин, нагрузка 10-20 кг. Проводят процедуры 3—4 раза в неделю; на курс 14—16 ванн.
Вытяжение позвоночника в хлоридных натриевых ваннах проводят при концентрации 20 - 40 г/л и температуре 36-37 °С. Продолжительность ванны 20 мин, нагрузка 10-25 кг. Применяют ванны 4-5 раз в неделю; на курс 10-16 процедур.
Вытяжение позвоночника в скипидарных ваннах (из белой эмульсии или желтого раствора скипидара) начинают (первые 2-3 процедуры) с концентрации 5-20 мл на 200 л воды, постепенно увеличивая ее (по 5 мл) и доводя до 60 мл на 200 л воды. Температура воды 37 - 38°С. Процедуры продолжительностью 15-25 мин проводят 3-4 раза в неделю; на курс лечения 14-15 процедур. Вытяжение позвоночника в пресной воде проводят при температуре 36-37 °С.
Продолжительность процедур до 30 мин, нагрузка 10-20 кг. Применяют панны 4-5 раз в неделю; на курс лечения 20 процедур.
Вертикальное вытяжение позвоночника в воде в сочетании с подводным душем-массажем. Больного, на грудную клетку и область таза которого надеты корсеты из плотной ткани, закрепляют в специальной установке (рисунок. 1.4), помещенной в бассейне (глубиной не менее 2 м) с пресной водой температуры 36-37 °С. Начинают с небольшой нагрузки (5-10 кг), которую постепенно увеличивают на 2,5-5 кг, доводя к концу лечения до 20-25 кг. В течение вытяжения больному одновременно проводят душ-массаж температуры 45-50°С; давление струи воды 150-200 кПа (1,5-2 ат) создается при помощи «Тангенсора». Процедуры продолжительностью 15 мин проводят через день или 2 дня подряд с перерывом на 3-й день; на курс лечения 12-14 процедур.
1.3 Современные установки для подводного вытяжения позвоночника
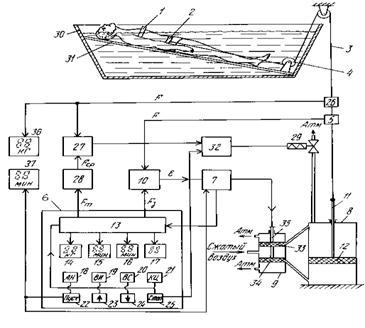
Среди изученных в процессе патентного поиска установок, особое внимание заслуживают те установки, которые имеют в своём составе систему управления нагрузкой.(4) Установка (рисунок 1.5) содержит фиксаторы 1 и пояс 2 пациента, трос 3, направляющие ролики 4, рычаг 5, груз 6, установленный на каретке 7 с реверсивным приводом, и пульт управления 10. Вдоль рычага 5 установлены герконы, на каретке - постоянный магнит 16, а на пульте управления - переключатели времени изменения нагрузки и ее амплитуды. Оба переключателя включены в цепь управления скоростью привода. Груз соответствует максимальной амплитуде нагрузки. В приводе может быть использован двигатель постоянного тока, либо шаговый двигатель. Установка применяется при вертикальном вытяжении в бассейне, либо при горизонтальном вытяжении в ванне, снабженной щитовым ложем. Установка работает следующим образом: Пациент помещается на основание 26 в ванной 25, на нём закрепляется фиксатор 1 и пояс 2. Медсестра устанавливает Параметры процедуры при помощи переключателей на передней панели. После нажатия кнопки «Пуск» начинается процедура. Устройство управления изменяет нагрузку посредством шагового двигателя 9, редуктора 34, винта 8, перемещает каретку 7 с грузом 6 относительно опоры 35 рычага 5. Положение груза оценивается при помощи герконов 15,14,13,12. Система позволяет без применения датчика усилия достаточно точно устанавливать предварительно рассчитанную величину нагрузки.
Конструкция установки позволяет легко регулировать время нагрузки, её амплитуду, скорость изменения при помощи одного шагового двигателя. На передней панели прибора для управления установкой расположены соответствующие органы управления, которые позволяют выставить время, в течение которого будет происходить изменение нагрузки; время, в течение которого нагрузка остаётся постоянно; амплитуду нагрузки.
Рисунок. 1.5- Установка для подводного вытяжения позвоночника
Установка (Рисунок.1.6) содержит фиксаторы 1 и пояс 2 пациента, трос 3 с направляющими роликами 4 и блок управления, в который введены присоединенный к тросу 3 датчик усилия 5, программный задатчик 6 с постоянным запоминающим устройством 13, табло и клавиатурой для задания параметров процедуры медсестрой, регулятор нагрузки (выполненный на базе микропроцессора) и пневматический сервомотор с золотником. Датчик усилия и программный задатчик 6 подключены к регулятору 7, выход регулятора связан с золотником сервомотора 8, а к штоку поршня сервомотора присоединен конец троса 3.
Установка имеет микропроцессорное устройство управления величинами нагрузки и временными параметрами, система имеет датчик усилия натяжения при помощи которого в системе осуществляется обратная связь. Устройство усложнено применением пневмопривода.
Установка работает следующим образом: Пациент помещается на основание 31 в ванне 30. На теле пациента закрепляются фиксатор 1 и пояс 2. Медсестра-оператор устанавливает режимы работы установки: Амплитуду нагрузки, скорость изменения нагрузки, время процедуры при помощи клавиш 22, 23, 24, 25. После нажатия кнопки «Пуск» (22) Начинается цикл процедуры. Все параметры процедуры, как при их установке, так и во время процедуры, отображаются на семисегментных индикаторах, причём время до конца процедуры и текущая величина нагрузки отображаются отдельно от установленных оператором величин. Микропроцессорное устройство управляет реле 29 золотника пневмопривода и открывает его в случае, когда необходимо снять нагрузку. Подача нагрузки осуществляется через управляемый устройством управления 7 поршневой цилиндр 9, посредством перемещения штока и подачи тем самым сжатого воздуха в одну из частей рабочего цилиндра 8.

Рисунок 1.6 - Установка для подводного вытяжения позвоночника
Устройство (рисунок 1.7) предназначено для обеспечения равномерного дифференцированного приложения растягивающей силы к позвоночнику при упрощении отпуска процедур и может быть использовано в физиотерапии для профилактики и лечения заболеваний позвоночника при подводном вытяжении. На раме установлен узел фиксации плечевого пояса в виде двух подмышечников на горизонтальных направляющих. Головодержатель размещен на вертикальных направляющих, закрепленных на раме, оснащен противовесом и состоит из двух частей - затылочной и подбородочной. Секторы взаимодействуют с регулировочным винтом, установленным на основание. Подбородочная часть размещена на двух горизонтальных направляющих, закрепленных на затылочной части. Концы опоры подбородка дугообразной формы шарнирно закреплены на подбородочной части, а середина взаимодействует с регулировочным винтом. Механизм нагружения закреплен на раме и выполнен в виде самостопорящейся лебедки с динамометром. Трособлочная система состоит их двух тросов, связанных уравновешивающим блоком, причем один из них прикреплен к самостопорящейся лебедке, а другой проходит через кронштейны с роликами, установленные на раме, и обеими прикреплен к тазовому поясу. Подковообразная накладка затылочной части, накладки опоры подбородка и подмышечников выполнены из эластичного материала, стойкого к воздействию воды и дезинфицирующих растворов, причем опорная поверхность подмышечников выполнена в виде дуги окружности, обращенной вогнутой частью вниз, при этом по середине направляющих узла фиксации плечевого пояса закреплен гидромассажер, выполненный в виде центральной трубы с отходящими от нее в противоположные стороны попарно слепыми патрубками, расположенными перпендикулярно центральной трубе и лежащими с ней в одной плоскости, а тазовый пояс оснащен поплавками. Раздельная фиксация при вытяжении как шейного, так и нижнегрудного и поясничного отделов позвоночника обеспечивает приложение к ним растягивающей силы оптимальной величины.

Рисунок 1.7 - Установка для вертикального подводного вытяжения позвоночника.
2. Разработка структурной схемы программируемого таймера для установки подводного вытяжения позвоночника
Система построена на базе однокристальной микроЭВМ МК51. В состав устройства входят датчики, электродвигатели, клапана. Предполагается применение трёх видов датчиков:
- Датчик температуры – предназначен для измерения температуры воды в бассейне для последующего автоматического поддержания её на заданном уровне.
- Датчик усилия – предназначен для измерения усилия растяжения, прикладываемого к пациенту.
- Датчик уровня – предназначен для измерения уровня воды в бассейне
Устройство содержит следующие узлы:
Коммутатор – предназначен для последовательного, разделённого во времени опроса каждого из датчиков и позволяет упростить схему, ограничившись применением одного АЦП.
АЦП – аналагово-цифровой преобразователь, предназначен для преобразования сигнала датчика, в данный промежуток времени подключённого к АЦП через Коммутатор, в цифровой код.
ЖК Модуль – Устройство на жидких кристаллах, отображающее информацию о режимах процедуры.
Дешифратор – предназначен для коммутации устройств, управляемых системой.
К1, К2, К3 – гидроклапаны с электроприводом для регулирования и подачи горячей, холодной воды и слива её из бассейна.
УС – устройство сопряжения, преобразующее цифровой сигнал с контроллера в необходимые управляющие сигналы.
Шаговый двигатель – двигатель, привод которого регулирует нагрузку.
Регуляция усилия растяжения, прилагаемого к пациенту осуществляется с помощью шагового двигателя. Включение подачи горячей и холодной воды, а также, слив воды осуществляется гидроклапанами открывание и закрывание которого осуществляется электрическим приводом. В качестве устройства отображения предполагается использование готового ЖК-модуля со встроенным контроллером. Устройство работает следующим образом: при включении установки устройство, снимает показания датчика уровня и если бассейн пуст, то открывает гидроклапаны подачи холодной и горячей воды. Когда уровень воды достигнет датчика температуры, устройство контролирует температуру воды и регулирует её подачу таким образом, чтобы температура сохранялась постоянной заданной заранее (обычно 37°С). При достижении воды уровня наполнения, наполнение прекращается и система переходит в режим поддержания температуры и объёма воды. После закрепления поясов больного оператор выставляет время и режим работы устройства (скорость изменения нагрузки, диапазон нагрузок и т.д.). По окончании процедуры, нагрузка снимается с пациента. Для интерфейса с оператором используется простейшая клавиатура и ЖК-модуль. Удобство интерфейса будет определятся в значительной степени программным обеспечением. Для возможности быстрого изменения конструкции с целью добавления дополнительных датчиков а также средств регулировки воздействия, датчики и потребители подключены при помощи коммутирующих схем на базе дешифраторов.
3 Разработка схемы электрической принципиальной
3.1 Разработка схемы электрической принципиальной программируемого таймера в составе устройства управления тракционной установкой
Подбор электронных компонентов схемы производится, на основе разработанной структурной схемы устройства. Программируемый таймер является неотъемлемой составной частью устройства управления установкой подводного вытяжения позвоночника. В данной главе основное внимание сконцентрировано на разработке цифровой части электрической схемы устройства. Основу устройства управления составляет однокристальная микроЭВМ КР1816ВЕ751, имеющая в своём составе репрограммируемое постоянное запоминающее устройство (ПЗУ).

ОМЭВМ, назначение выводов которой представлено на рисунке 3.1 состоит из следующих основных функциональных узлов: блока управления, арифметико-логического устройства, блока таймеров/счетчиков, блока последовательного интерфейса и прерываний, .программного счетчика, памяти данных и памяти программ. Двусторонний обмен информацией между функциональными блоками осуществляется с помощью внутренней 8-разрядной магистрали данных. Разряды порта 3 микроконтроллера имеют двойную функцию, в зависимости от установленных режимов работы. Порт 3 может функционировать как обыкновенный параллельный 8-разрядный интерфейс, либо позволяет организовывать последовательный канал обмена данными и систему прерываний от внешних устройств, причём существует возможность задавать режим работы каждого разряда порта 3 в отдельности.
В устройстве управления использована возможность организации обработки прерывания от внешнего устройства для отсчёта секундных интервалов времени, что позволило сэкономить программную память и сосредоточить внимание программы на обработку показаний датчиков и работу с ЖК модулем. Для отсчёта секундных интервалов используется микросхема-таймер КР1008ВИ1 (рисунок 3.2), позволяющая задавать RC-цепочкой временные параметры генерируемого сигнала. Несмотря на отсутствие в схеме таймера кварцевого резонатора, RC-цепочка даёт стабильные колебания с достаточной для отсчёта времени процедуры точностью.

Устройство оснащено датчиками температуры, усилия растяжения, уровня жидкости. В данном проекте не рассматриваются цепи подключения датчиков к аналогово-цифровому преобразователю (АЦП) и

предусилительные схемы, ввиду наличия широкой номенклатуры изготавливаемых сенсоров, в том числе и со встроенными предусилителями сигнала. Схема устройства управления включает в себя систему сбора данных, построенную на одной микросхеме КР572ПВ4. Микросхема имеет 8 аналоговых входов и осуществляет последовательно преобразование по каждому из них. Аналоговый сигнал преобразуется в 8-значное двоичное число. Коэффициент нелинейности не более 0.3% Каждому аналоговому каналу соответствует ячейка оперативной памяти. Считывание данных может происходить асинхронно с получением результатов преобразования. Данный АЦП позволяет «оцифровывать» сигнал с напряжением до 2.5В. На полный цикл преобразования по всем восьми каналам требуется :не более 256 мкс, при тактовой частоте 2.5 Мгц. Ввиду того что в разрабатываемом устройстве нет необходимости в быстроте преобразования, скорость преобразования не имеет особого значения. Тактовым генератором для микросхемы сбора данных является таймер КР1008ВИ1. Для отображения информации применён ЖК-модуль MT-12S2-1 .(LCD) Данное индикаторное устройство позволяет отображать как цифровую так и символьную информацию. Размер экрана 2х12 символов при матрице символа 5х8. ЖК-модуль имеет встроенный контроллер управления экраном, аналогичный SED1520DOA фирмы SEIKO EPSON. Шина данных модуля имеет восемь разрядов. Назначение выводов ЖК-модуля (рисунок 3.3) и протокол обмена данными с ним показаны (рисунок 3.4) будут затронуты подробнее при разработке алгоритма программы.
В состав системы включена клавиатура, состоящая из четырёх клавиш.
Интерфейс с опреатором предполагается организовать в режиме выбора пунктов меню и изменения установленных по умолчанию значений.
Исполнительная часть схемы состоит из трёх клапанных механизмов, положением клапанов которых управляет электромагнитный привод,
показанный на схеме катушками L1, L2, L3 (рисунок 3.5). Клапанные механизмы предназначены для управления подачей горячей и холодной воды в ванную, а также слива воды после процедуры. Устройство, ввиду того, что имеется датчик температуры, имеет возможность контроля температуры воды и поддержания её постоянной . Датчик уровня позволяет организовать слежение за уровнем воды при наполнении ванны и подачи горячей воды дл
