Производство кальцинированной соды
Нижегородский Государственный Технический Университет им. Р.Е.Алексеева
Доклад по общим химическим технологиям
Тема: «Производство кальцинированной соды»
Выполнил: ст.гр. 05-БИО Коршунова В.А.
Проверил: Исаев В.В.
Дата проверки: _____________
Оценка: _________
Н.Новгород, 2008
Содержание
Введение. Краткая история развития содовой промышленности................ 3
Сырье, используемое в производстве кальцинированной соды................... 7
Описание технологического процесса.......................................................... 17
Приготовление известкового молока........................................................... 31
Фильтрация суспензии бикарбоната натрия................................................ 46
Кальцинация гидрокарбоната натрия.......................................................... 50
Переработка вторичных материальных ресурсов производства соды аммиачным способом........................................................................................................ 55
Список литературы....................................................................................... 61
Введение. Краткая история развития содовой промышленности
Сода была известна еще в глубокой древности в качестве вещества, применявшегося для чистки и шипевшего при соприкосновении с уксусом. Добывалась она до конца восемнадцатого века преимущественно из естественных месторождений Венгрии, Египта и других частей Африки и из золы морских растений, преимущественно в Испании. Сода того времени не отличалась чистотой.
В 1775 г. французская академия объявила премию в 12 тыс. ливров за лучший способ приготовления соды из поваренной соли. Однако удачного разрешении задачи в то время найти не удалось. И только, когда наступила французская революция 1789 – 1794гг., и Франция, испытавшая блокаду и окруженная войсками коалиции, была отрезана от подвоза иностранного сырья и товаров, - Комитетом общественного спасения вновь был объявлен призыв ко всем гражданам – найти путь освобождения отечественной промышленности от зависимости от заграничных товаров и материалов. Ответом на призыв явились 16 предложений фабрикации соды, из коих первенство отдано было методу, автором которого был врач Николай Леблан.
Метод Леблана
Способ Леблана состоял в приготовлении из поваренной соли при помощи серной кислоты сульфата и дальнейшей переработке последнего с углем и углекислым кальцием (мелом или известняком) на соду. Способ Леблана привился в промышленности, и долгое время был единственным в содовой технике. Наибольшее развитие способ Леблана получил в Англии.
Метод Сольвея
В семидесятых годах ΧΙΧ столетия выступил на сцену новый способ приготовления соды, предложенный бельгийским инженером Эрнестом Сольвэ. Этот способ произвел полный переворот в содовой технике. Сущность этого метода состояла в насыщении природных соляных растворов аммиаком и углекислым газом и переработке получающегося при этом осадка бикарбоната на кальцинированную соду посредством простого прокаливания.
Отличительною особенностью разработанного Сольвэ способа фабрикации является непрерывность процесса во всех его стадиях. Изобретательности Сольвэ содовая техника обязана введением в практику знаменитых сольвеевских колонн для насыщения аммиачного рассола углекислым газом, для получения аммиачного рассола и для отгонки аммиака из маточных жидкостей при фильтрации бикарбоната.
Метод Гонигмана
После Сольвэ наибольший успех в производстве кальцинированной соды путем аммиачного процесса выпал на Морица Гонигмана, который удачно разрешил задачу насыщении аммиачного рассола не в колоннах, а в последовательно соединенных цилиндрических резервуарах. Однако неблагоприятным отличием способа Гонигмана является периодичность процесса.
Содовая промышленность в России начала свое развитие с леблановского способа. Первый содовый завод в России был построен в 1884г. в Сибири на базе природного сульфата натрия. Попытка осуществить аммиачный способ в России независимо от Сольвэ была предпринята инженером Лихачевым, в 1868 г. построившим небольшой завод по аммиачному способу в Казанской губернии на базе привозной поваренной соли. Однако из – за больших потерь соли и аммиака при их высокой стоимости завод просуществовал только 4 года.
Аммиачный способ утвердился в России, когда в 1883г. был построен фирмой Сольвэ при участии русских капиталовложений содовый завод в Березниках на базе Соликамского месторождения поваренной соли. В 1893 г. был построен второй – Донецкий содовый завод, а в 1899г – в Славянске.
Сведения о главнейших содовых продуктах, природных и искусственно получаемых натриевых солях.
Под словом «сода» в промышленности, торговле и домашнем хозяйстве подразумевают целый ряд общеизвестных и необходимых химических продуктов, как – то:
1) Кальцинированная соль (угленатриевая соль – Na2CO3). Применяют главным образом в производстве стекла и химикатов. Около половины кальцинированной соды идет на изготовление стекла, около четверти – химикатов, 13% - мыла и моющих средств, 11% употребляется на такие цели, как изготовление целлюлозы и бумаги, рафинирование металлов и нефти, дубление кожи и очистка воды, а остальное поступает в продажу.
2) Щелок. Наименование «щелою» (K2CO3, Na2CO3, NaOH) было присвоено продуктам, получаемым путем выщелачивание древесной золы. Она содержит приблизительно 70% карбоната калия (поташа), используемого в основном для изготовления мыла и стекла. Путем обработки гашеной извести (гидроксидом кальция) карбонат натрия превращают в каустическую соду (гидроксид натрия), которая применяется для бытовых и промышленных целей под названием «каустик».
3) Поташ. Хотя в химической промышленности поташем главным образом называют карбонат калия (K2CO3), в сельском хозяйстве это название охватывает все соли калия, идущие на изготовление удобрений, но в основном хлорид калия (KCl) с небольшой примесью сульфата калия (K2SO4). Карбонат калия применяется в производстве стекла, солей калия, красителей и чернил. Карбонат калия – важный компоненте специальных стекол, например оптических и лабораторных.
4) Двуугленатриевая соль NaHCO3, называемая также в технике «бикарбонат», имеющая большое применение для изготовления искусственных минеральных вод и шипучих прохладительных напитков, в медицине, в домашнем хозяйстве для выпечки хлеба и в кондитерском производстве.
Сырье, используемое в производстве кальцинированной соды
Производственное предприятие, независимо от того, к какой отрасли оно принадлежит, сможет лишь тогда развиваться и приносить прибыль, когда оно построено на здоровой основе. Для этого необходимо, прежде всего, чтобы оно было расположено в таком пункте, где легче всего достать сырье и материалы производства, а также хороших рабочих, и где, равным образом, лучше и выгоднее сбывать продукты производства, не нуждаясь для этого в особых сложных перевозочных средствах. Это основное положение для организации рационально работающего предприятия в особенности должно быть отнесено к содовым заводам, так как экономичность работы их определяется главным образом стоимостью основных видов сырья и топлива, в частности соли, известняка или мела, аммиачной воды, каменного угля и кокса. В виду значительных расходных величин этих продуктов, содовые заводы строятся обычно или непосредственно на данном сырье и топливе, или вблизи последних, чтобы стоимость транспорта этих сырьевых материалов не ложилась тяжелым накладным расходом на стоимость их добычи.
Соль (рассол)
В аммиачном способе производства соды применяют не твердую соль, а рассол, что является большим преимуществом, так как добыча рассола путем подземного выщелачивания соли водой значительно дешевле добычи твердой соли обычным шахтным способом. Использование для приготовления рассола твердой соли, поднятой на поверхность земли, допустимо только в тех случаях, когда поваренная соль является отходом производства.
Рассол при подземном выщелачивании соли имеет температуру порядка 15ºС. При этой температуре насыщенный раствор содержит около 317 г/л NaCl. Однако получать насыщенный раствор довольно трудно. Для этого требуется длительное время, так как с приближением к состоянию насыщения скорость растворения NaCl сильно уменьшается. Практически можно получать рассол с концентрацией 305 – 310 г/л.
Различают рассолы естественные и искусственные. Первые получаются в результате растворения пластов каменной соли подпочвенными водами. Соль залегает обычно на глубине 200 – 300 м. наличность грунтовых вод приводит иногда к тому, что размывание соляных пластов происходит под землей естественным образом, в результате чего под землей образуются большие озера с насыщенным рассолом.
Искусственный способ. С целью увеличения крепости рассола, производят углубление скважин, при чем естественный рассол, опускаясь вниз и омывая нижележащие слои, донасыщается (каждые 10м углубления повышают крепость рассола примерно на 1г в литре и выше)
Рассол добывается из подземных глубин с помощью буровых скважин (рис.1) Скважину сверлят до основания соляного пласта. Для защиты ее от обвалов осадочных пород вставляют так называемую обсадную трубу. Для предохранения соляного пласта от проникновения подпочвенных вод у нижней поверхности осадочных пород кольцевое пространство между обсадной трубой и почвой заливают цементом. Внутри обсадной трубы вставляют центральную трубу почти до основания соляного пласта. Образующийся слабый рассол выдавливается на поверхность через кольцевое пространство между внутренней и обсадочной трубой (стадия Ι). Его используют вместо свежей воды, закачиваемой в нормально работающие скважины.
Когда в пласте соли образуется достаточно большая размытая камера, приступают к нормальной эксплуатации скважины.

Рис.1 схема скважины для получения искусственного рассола: Ι−ΙΙΙ – стадии выщелачивания.
При этом направление потоков воды и рассола обычно меняют – воду подают по кольцевому пространству в верхнюю часть камеры, а концентрированный рассол поднимается по центральной трубе (стадия ΙΙ). При таком направлении потоков из скважины откачивается имеющий большую плотность, а поэтому находящийся в нижних слоях камеры, концентрированный рассол.
С наибольшей скоростью соль растворяется в верхней части поверхности размытой камеры – у ее потолка, куда поступает свежая, обладающая наибольшей растворяющей способностью вода. Медленнее всего соль растворяется в нижней части камеры, так как с ней соприкасается наиболее концентрированный рассол; кроме того, эта поверхность камеры покрывается оседающими нерастворимыми примесями, изолирующими ее от растворяющей жидкости. Скорость растворения боковых поверхностей камеры имеет промежуточное значение, она уменьшается с глубиной погружения. При таком характере растворения камера приобретает форму опрокинутого конуса с вершиной у основания центральной трубы (стадия ΙΙΙ). Когда растворяющийся потолок камеры достигает нерастворимых осадочных пород, выщелачивание соли продолжается по боковой поверхности. Поверхность оголяемых осадочных пород увеличивается, часть их вымывается рассолом, и они, падая вниз, покрывают расположенную ниже поверхность камеры, затрудняя ее растворения. Наклон боковой поверхности к горизонту постепенно уменьшается. В результате нижняя часть пласта практически не растворяется, что приводит к постепенному уменьшению производительности скважины.
Если при эксплуатации скважины оседающая на дно камеры грязь забивает центральную трубу, то для ее очистки изменяют направление потоков, подавая воду по центральной трубе.
Более совершенным способом добычи рассола является так называемый метод гидровруба, при котором у основания соляного пласта при помощи воды создают вруб, т.е. размыв пласта в ширину до диаметра 100 – 10 м и высотой 1,5 – 2 м. Чтобы обеспечить растворение пласта соли вширь и предохранить от растворения потолок образующейся камеры, в скважину вводят воздух или нефтяные продукты, например мазут, которые, всплывая, образуют между потолком камеры и водой изолирующей слой, препятствующий растворению соли. Управление процессом образования гидровруба при помощи мазута легче и надежнее, чем при помощи воздуха. Слой мазута или нефти поддерживают около 1 см. Таким образом, соль будет растворяться только с боков камеры. Такая предварительная подготовка камеры длится 1,5 – 2 года, после чего начинается нормальная ее эксплуатация. Защитный слой нефти или воздуха убирают, и начинается растворение соли и высокая производительность скважины.
На рис. 2 показана схема скважины, работающей по методу гидровруба.
Рис.2 Схема скважины для разработки пласта методом гидровруба: 1 – 5 – вентили на трубах для воды, нефти и рассола; 6 – первая обсадная труба; 7 – вторая обсадная труба.
В ствол скважины, проходящий через осадочные породы и пласт соли, опускают три концентрически расположенные стальные трубы. Наружная – первая обсадная – труба 6 диаметром 250 мм проходит слой осадочных пород и служит для предохранения от осыпания ствола скважины и от проникновения подпочвенных вод в пласт соли. Вторая обсадная труба 7 имеет диаметр 200 мм и входит в пласт соли. Кольцевое пространство между обеими обсадными трубами цементируют. Во вторую обсадную трубу вставляют концентрически еще две трубы диаметрами 150 и 75 – 100 мм. По кольцевым пространствам поступают нефть и вода, по центральной трубе выдавливается на поверхность земли рассол. Две внутренние трубы соединены вне скважины системой вентилей 1 – 4. если надо промыть рассольную трубу водой, вентили 2 и 4 закрывают, а 1 и 3 открывают. Для удаления нефти из скважины путем вытеснения ее рассолом открывают вентили 4 и 5 и закрывают 1,2 и 3.
На заводе рассол хранят в стальных резервуарах емкостью 2000 – 3000 м3. Для защиты от коррозии эти резервуары внутри футеруют слоем бетона, армированного стальной сеткой. Рассол хранят также в бревенчатых срубах, которые могут служить многие годы.
Известняк и мел
Вторым основным сырьевым материалом для производства соды служит известняк или мел. Более предпочтительным сырьем является известняк. Недостатком мела является его пористая порода, он легко впитывает влагу, нарушающая нормальный ход обжига его в известковых печах.
Обычно считается, что наилучшим сырьем является известняк с содержанием от 92% CaCO3, влаги от 1 до 5% и минимальным количеством силикатов, хотя возможны отступления от этих условий, в зависимости от характера производств. Работа на одном меле вызывает дополнительные расходы топлива или предварительно на сушку его, или в самой печи, а также разбавление печного газа (содержание CO2). Работать на одном меле, благодаря его высокой влажности не экономично, и в связи с этим готовят для известковых печей смеси известняка и мела в пропорции примерно 1:1. Наличие такой пропорции приводит работу печи к нормальным условиям как в смысле расхода топлива, так и концентрации получаемого печного газа.. Основные требования, предъявляемые практикой в отношении размеров кусков мела или известняка, это – иметь материал в кусках величиной примерно около 60 - 150 мм. Процент CaCO3 в меле не должен быть ниже 80, при чем на меле с низшим содержанием CaCO3 работать уже не выгодно. Необходимо также иметь определенный и минимальный процент примесей, в особенности SiO2, благодаря которому в печах образуются легкоплавкие силикаты (печь «течет»), и который внизу печи застывает в большие куски – так называемый «козел». Процент влаги в меле должен быть не выше 5%, дабы не иметь разбавления печного газа, а также чтобы не тратить излишнего количества топлива для подсушки его.
Добыча известняка и мела ведется в карьерах методом открытых разработок. При тонком слое верхних порывающих пород шахтные разработки не применяют. Удаление верхних наносных слоев и непосредственную добычу известняка и мела производят при помощи экскаваторов.
Вдоль простирания пластов нарезают несколько уступов, в которых бурят небольшие цилиндрические отверстия – шпуры, куда закладывают взрывчатое вещество. Взорванную раздробленную породу грузят экскаваторами в вагонетки и отвозят на дробильно – сортировочную установку, находящуюся при карьерах. Куски размерами 40 – 120 мм отделяют и, в зависимости от расстояния от карьера до завода, транспортируют либо по канатной подвесной, либо по железной дороге. В первом случае вагонетки с карбонатным сырьем подают непосредственно на известковые печи, во втором случае известняк или мел поступает сначала на склад, откуда вагонетками подвесной дороги или элеватором его транспортируют на печи. Куски, имеющие размер меньше 40 мм, составляют отход, который может быть использован для других целей, например на строительных работах, в производстве цемента, в металлургической промышленности или же для получения извести в специально выделенных для обжига мелочи печах.
Вспомогательные материалы
1.Аммиак.
В производстве соды аммиак после регенерации в отделении дистилляции возвращают обратно в производственный цикл. Неизбежные при этом потери компенсируются введением аммиачной воды. Аммиачная вода поступает с заводов синтетического аммиака, а также с коксохимических заводов.
Свойства аммиака и его солей играют важную роль в содовом производстве. При обычных условиях аммиак является бесцветным остро пахнущим газом, вызывающим слезы и удушье. Аммиак хорошо растворяется в воде и рассоле. При этом плотность раствора понижается, а объем его увеличивается. Растворимость аммиака увеличивается с понижением температуры и повышением давления.
2.Топливо.
В производстве кальцинированной соды топливо применяют в известковых печах при получении извести и в содовых печах при кальцинации бикарбоната натрия.
Основным видом топлива обжига известняка или мела следует считать кокс; вполне достаточно иметь кокс второго сорта и даже в смеси с коксом третьего сорта со средним анализом: влажность до 0,095%, летучих веществ до 6,37%, постоянного углерода 76,71%, золы от 7 до 15%. Такой кокс имеет теплотворную способность 6421 кал. К топливу, также как и к известняку, предъявляются практикой определенные требования:
1) определенная величина кусков, примерно около 6 – 7 см;
2) минимальный процент зольности;
3) определенная влажность ( не выше одного процента);
4) содержание углерода в коксе от 75%;
5) содержание летучих веществ в коксе не выше 5 – 6,5%.
Не исключена возможность применения в качестве топлива для обжига карбонатного сырья природного газа. Он – наиболее дешевое беззольное высококалорийное топливо.
3.Вода.
На содовых заводах воду расходуют в основном для охлаждения жидкостей и газов. Сравнительно меньше ее расходуют на чисто технологические нужды, например на приготовление рассола, известкового молока и т.д. Воду расходуют также на питание паровых котлов, производящих пар для отгонки аммиака в отделении дистилляции, для паровых машин, если они имеются на заводе, и для отопления помещений.
Качество воды характеризуется содержанием растворенных в ней солей и газов. Особое внимание уделяется так называемым «солям жесткости», т.е. солям кальция и магния, которые всегда содержаться в природных наземных и подземных источниках воды.
Различают временную и постоянную жесткость воды. Первая обусловливается растворенными в воде бикарбонатами кальция Ca(HCO3)2 и магния Mg(HCO3)2, которые при нагревании воды до температуры кипения разлагаются с выделением в осадок углекислых солей. Например,
Ca(HCO3)2→CaCO3↓+ CO2+H2O.
Соли постоянной жесткости, например CaCl2, CaSO4 и др., при нагревании из воды не удаляются. Они выделяются в осадок при испарении воды, образуя на стенках аппаратов трудно удаляемую плотную накипь. Жесткую воду можно использовать только в тех случаях, когда условия ее применения не вызывают выделения твердых осадков. В котельных установках недопустимы ни первый, ни второй тип жесткости. Поэтому воду для них предварительно очищают от солей кальция и магния химическим способом на специальных установках.
На заводах, расходующих большие количества воды, используют так называемую «оборотную воду», получаемую охлаждением уже использованной нагретой воды в специальных установках
Говоря о воде, следует отметить, что отброс содовых заводов CaCl2 служит причиной повышения жесткости воды в близлежащих водоемах и делает иногда ее непригодной для использования.
4.Водяной пар.
Для получения пара воду нагревают до температуры кипения, которая зависит от давления получаемого пара. При давлении 760 мм рт. ст. чистая вода кипит при 100ºС. С повышением давления повышается температура кипения, а следовательно и температура получаемого пара. В присутствии кипящей воды каждому давлению будет соответствовать вполне определенная температура пара. Такой пар называют насыщенным. Если насыщенный пар нагреть в отсутствии воды, то получится перегретый пар. Давление такого пара в замкнутом пространстве будет зависеть уже не только от температуры, но и от занимаемого паром объема.
При получении пара расходуется тепло на подогрев воды до температуры кипения и на ее испарение. Температура воды, нагретой до кипения, при дальнейшем подводе тепла не повышается. Все подводимое тепло будет расходоваться на испарение воды, поэтому оно называется «скрытой теплотой испарения».
При обратной конденсации пара израсходованное на испарение тепло выделяется, что делает пар хорошим средством для нагревания. Для конденсации насыщенного пара достаточно небольшой разницы температур между паром и нагреваемым продуктом. Если пар непосредственно соприкасается с нагреваемой жидкостью, такое нагревание называют «нагреванием острым паром», а если передача тепла идет через стенку – «нагреванием глухим паром». Перегретый пар при охлаждении не будет конденсироваться до тех пор, пока он не станет насыщенным. Поэтому для целей нагревания, где используется главным образом теплота конденсации, применяют, как правило, насыщенный пар. При передаче пара по трубопроводам используют перегретый пар, который при охлаждении в трубопроводе не конденсируется, следовательно, не теряет тепла конденсации. Перегретым паром пользуются также для приведения в движение паровых турбин и машин.
Природные месторождения.
Кальцинированная сода встречается в природе в больших количествах, главным образом в соляных пластах и отложениях троны (минерала состава Na2CO3·NaHCO3·2H2O). На Земле известны более 60 таких месторождений.
Описание технологического процесса
Производство кальцинированной соды по аммиачному способу включает 8 основных переделов:
получение карбонатного сырья: вскрыша, взрывные работы, добыча, дробление, сортировка сырья и транспортирование;
переработка карбонатного сырья: обжиг, охлаждение и очистка диоксида углерода, гашение извести с получением известковой суспензии;
очистка рассола: взаимодействие сырого рассола с реагентами в реакторах и отстой рассола;
абсорбция: отмывка в промывателях газов, выделяющихся на других стадиях, от аммиака, двухстадийное насыщение раствора хлорида натрия аммиаком и частично диоксидом углерода, поступающим со стадии дистилляции, охлаждение аммонизированного рассола;
карбонизация: отмывка от аммиака газа, покидающего стадию карбонизации (сопровождается улавливанием диоксида углерода), предварительная карбонизация, карбонизация с выделением гидрокарбоната натрия в осадительных колоннах, компримирование (перед подачей в карбонизационные колонны) диоксид углерода, поступающего со стадий переработки сырья и кальцинации;
фильтрация: отделение гидрокарбоната натрия на фильтрах и отсос воздуха вакуум – насосами;
кальцинация: обезвоживание и разложение гидрокарбоната натрия в содовых печах, охлаждение и очистка диоксида углерода после содовых печей;
регенерация аммиака (дистилляция): предварительный подогрев и диссоциация содержащихся в фильтровой жидкости карбонатов и гидрокарбонатов аммония в конденсаторе и теплообменнике дистилляции, смешение и взаимодействие нагретой жидкости с известковой суспензией в смесителе и отгонка аммиака в дистиллере.
Весь содовый процесс полностью может быть изображен следующими химическими уравнениями:
![]()
NH3+H2O= NH4OH
![]()
CO2+ H2O=H2CO3
H2CO3+ NH4OH= NH4HCO3+ H2O
NH4HCO3+ NaCl=NaHCO3+ NH4Cl
2 NaHCO3→Na2CO3+ H2O+ CO2
CaCO3 → CaO+ CO2
CaO+ H2O= Ca(OH)2
![]()
Ca(OH)2+2 NH4Cl= NH4OH+CaCl2
NH3H2O
Взаимную связь реакций можно изобразить следующей схемой:
![]()
![]()
![]()
![]()
CaCO3=CaO+CO2
![]()
NaCl + NH3 + CO2 + H2O↔ NH4Cl+ NaHCO3
![]() | |||
CaO+ H2O→ Ca(OH)2 –ΔΗ=63,8 кДж/моль
Ca(OH)2 +2 NH4Cl→2 NH3 + CaCl2 + H2O+ΔΗ=27,6
NaHCO3→Na2CO3+ CO2+ H2O+ΔΗ
Реализация химической модели сопряжена с разработкой технологического режима с использованием физико – химических свойств водной четырехкомпонентной системы.
В водном растворе существуют четыре компонента NaCl – NH4HCO3 - NH4Cl – NaHCO3 (независимых компонентов – четыре, ибо если известны значения трех компонентов, то по уравнению реакции можно рассчитать содержание четвертого.) Соль NH4HCO3 образуется в результате взаимодействия в растворе СО2 и NH3:
СО2 (p) + 2NH3(p)↔NH2COONH4(p) – ΔΗ1
Образовавшийся карбамат гидролизуется:
NH2COONH4(p) + H2O↔ NH4HCO3(р) + NH3(p) + ΔΗ2 - ΔΗ + ΔΗ= -63,8 кДж
Температурный режим избран по результатам исследования реакций, а материальные расчеты и соотношения реагирующих компонентов определены по данным о четырехполюсной системе. Ниже приведены графические методы разработки технологического режима для реакций такого типа. На основании диаграммы (рис.1) устанавливают, что хлорид натрия взаимодействует с бикарбонатом аммония, образуя бикарбонат натрия и хлорид аммония, и растворимость бикарбоната натрия в этой системе мала, так как в равновесном растворе 1 моль бикарбоната растворяется в 4240 молях воды, т.е. практически впадает в твердую фазу. Проекция диаграммы на квадрат солевого состава представлена на рис.2

Рис. 3. Система Na+, NH+4║Cl-, HCO3- - H2O, Т 30ºС: А-NaС1; B-NaHCO3; C-NH4HCO3; D - NH4C1; i-количество Н2О - молей воды/1 моль Σ солей; i* -равновесное, inp - практическое R-отношение А : С, вступающих в реакцию; Р – солевой состав раствора

Рис.4. Проекция системы Na+, NH4+║Cl-, HCO-3- H2O, Т 30ºС: А-NaС1; B-NaHCO3; C-NH4HCO3; D - NH4C1; e – солевой состав эвтонических растворов двухкомпонентных систем; Р – нонвариантные точки четырех - компонентной системы; R – солевой состав реакционной смеси
Стабильной диагональю солевого квадрата, которая пересекает только два полюса кристаллизации, является диагональ бикарбоната натрия – хлорид аммония, соотношение между реагирующими компонентами выбирают графически по проекции диаграммы, учитывая необходимость получения бикарбоната натрия, не содержащего в твердой фазе аммонийных солей. Иллюстрацией этого приема служит рис 3. Он заключается в создании в растворе несколько увеличенного содержания воды по сравнению с нонвариантной фигуративной точкой Р1, на которую направлен луч кристаллизации.

Рис.5 Сечение диаграммы по ARP1:
i*LBN – количество воды в равновесном растворе; iR.пр – количество воды в технологическом растворе; ip1 - количество воды в растворе Р1; R – фигуративная точка реакционной смеси.
Сущность процесса может быть выражена таким образом, что при обработке насыщенного аммиаком рассола углекислым газом сперва происходит как – бы нейтрализация этого раствора углекислотой, сопровождающаяся значительным выделением тепла, а в дальнейшем, по мере повышения в растворе концентрации средней углеаммониевой соли, начинается ее обменное разложение с поваренной солью с образованием соды, которая при дальнейшем действии на раствор углекислоты образует наименее растворимое соединение – бикарбонат.
С практической точки зрения является интересным не только ход реакции и достижение наилучшего выхода бикарбоната, но и качество (физические свойства, структура) получаемого осадка бикарбоната. В заводских условиях, когда выпадение бикарбоната начинается при несколько повышенной температуре, а рост кристаллов – при охлаждении, получается крупно - кристаллический, хорошо отстаивающийся, хорошо фильтрующийся и хорошо промывающийся осадок. Пределом охлаждения на заводах чаще всего является температура 28 – 30ºС, но иногда и ниже – до 25ºС. Структура осадка имеет большое значение, так как легкость и скорость фильтрации и промывки сокращает расход пара на дистилляцию маточных жидкостей, а, кроме того, уменьшает остающуюся в бикарбонате после фильтрации влажность, что в свою очередь облегчает кальцинацию осадка и сокращает расход топлива на этот процесс. Слишком сильное охлаждение вызывает образование очень мелкого, илообразного осадка, который трудно фильтруется и нарушает и удорожает нормальный ход производства.
Очистка рассола поваренной соли
На содовых заводах сырой рассол очищают от примесей известково – содовым способом. В этом случае для осаждения солей кальция используют соду, для осаждения солей магния – известковую суспензию.
В основе известково-содового способа лежат реакции ионного обмена, приводящие к образованию труднорастворимых карбоната кальция и гидроксида магния:
Ca2++CO32-↔CaCO3; Mg2++2OH-↔Mg(OH)2
Полнота выделения ионов магния и кальция в осадок, а следовательно, степень очистки, определяется растворимостью СаСО3 и Mg(OH)2 в растворе хлорида натрия. Косвенным параметром, характеризующим полноту выделения Са2+ и Mg2+ в осадок, может служить величина pH, что важно при создании автоматической системы управления процессом очистки.
Основными трудностями первой стадии очистки рассола являются низкая скорость сгущения суспензии гидроксида магния и неудовлетворительная скорость фильтрования сгущенной суспензии. Установлено, что в процессе осаждения происходит образование аморфного (или близкого к аморфному) продукта с довольно высокой растворимостью. Продолжительность его существования зависит от состава маточного раствора, температуры и свойств используемой щелочи. Такой продукт представляет собой гидратированный гидроксид магния: Mg(OH)2·(Н2О)m. Расстояние между плоскостями спайности у такого гидроксида больше длины молекул воды. Процесс созревания осадка, который может продолжаться несколько суток, можно описать уравнением
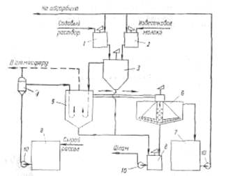
Mg(OH)2·(Н2О)m→ Mg(OH)2+mН2О; 1 В результате образуется гидроксид магния с хорошими седимен-тационными свойствами, имеющий решетку типа брусита. Необходимо отметить, что с повышением температуры рассола увеличиваются скорость отстоя и уплотнение суспензии. С другой стороны, повышение температуры нежелательно для последующей стадии производства — абсорбции аммиака. Поэтому на стадии рассолоочистки температуру рассола поддерживают не выше 22 °С (при большом содержании ионов магния). На рис. 6 приведена технологическая схема очистки рассола известково-содовым способом. В бак 1 подают содовый раствор, для приготовления которого используются кальцинированная сода и очищенный рассол. Из гасительного отделения цеха известковых печей в бак 2 поступает известковая суспензия (90 ±10 н. д.). Для регулирования титра известковой суспензии в мешалку-резервуар 2 подводят очищенный рассол. Далее реагенты поступают в смеситель 3. Технологическая схема отделения очистки Процесс очистки рассола осуществляется непрерывно. Сырой рассол поступает из рассолопромысла в резервуары — хранилища сырого рассола 9. Основной поток сырого рассола центробежным насосом 10 через расширитель 4 направляется по трубопроводу в реактор. В случае необходимости часть сырого рассола нагревают за счет охлаждения газа содовых печей, после чего смешивают с основным потоком в расширителе. Труба, подводящая жидкость в реактор, имеет U-образную форму. Реактор не имеет мешалки. Требуемое перемешивание достигается за счет большой скорости поступления жидкости из U-образных труб реактора. Для осуществления нормального течения процесса в реакторе температуру пульпы желательно поддерживать в пределах 17±3°С. Реактор соединен трубопроводом с отстойником 6. Суспензия поступает сверху в отстойник и по центральной трубе, не доходящей до дна, опускается вниз. Затем рассол поднимается вверх, отделяясь от твердой фазы. Осветленный рассол удаляется из отстойника через переливной желоб, расположенный по периферии. Шлам из нижней части отстойника через специальные трубы периодически спускается в сборник (шламовую мешалку) 8; сюда же поступает шлам из реактора 5. Осветленный рассол из отстойника 6 направляется в сборник 7 и далее насосом 10—на абсорбцию. В мешалке 8 шлам разбавляется водой и насосом 10 перекачивается в шламопроводы дистиллерной жидкости. Обжиг извести и получение углекислого газа На практике для содового процесса углекислый газ добывается путем обжига известняка, при чем параллельно, кроме углекислого газа, получается известь, которая также необходима для аммиачно – содового процесса в виде известкового молока, как щелочь при дистилляции для разложения аммония, содержащихся в маточной жидкости. Известковое отделение является, таким образом, в содовом деле вспомогательным, вырабатывающим полупродукты для главного процесса. Процесс, происходящий в известковом отделении, разделяется на три операции: 1) обжиг известняка или мела в печах; 2) гашение извести с получением известкового молока; 3) про
Рис. 6 Схема отделения очистки рассола: 1 – бак содового раствора; 2 - бак известкового молока; 3 – смеситель; 4 – расширитель; 5 – реактор; 6 – отстойник; 7 – резервуар очищенного рассола; 8 – сборник шлама; 9 – сборник неочищенного рассола; 10 – насосы.
